Nội dung toàn văn Tiêu chuẩn quốc gia TCVN 1-2:2008 về Xây dựng tiêu chuẩn – Phần 2: Quy định về trình bày và thể hiện nội dung tiêu chuẩn quốc gia
TIÊU CHUẨN QUỐC GIA
TCVN 1-2 : 2008
XÂY DỰNG TIÊU CHUẨN – PHẦN 2: QUY ĐỊNH VỀ TRÌNH BÀY VÀ THỂ HIỆN NỘI DUNG TIÊU CHUẨN QUỐC GIA
Development of standards – Part 2: Rules for the structure and drafting of National Standards
Lời nói đầu
TCVN 1-2 : 2008 do Ban kỹ thuật tiêu chuẩn quốc gia TCVN/TC 01 Những vấn đề chung về tiêu chuẩn hóa biên soạn, Tổng cục Tiêu chuẩn Đo lường Chất lượng đề nghị, Bộ khoa học và Công nghệ công bố.
TCVN 1-2 : 2008 thay thế TCVN 1-2 : 2003.
TCVN 1-2 : 2008 được xây dựng dựa trên Hướng dẫn của ISO/IEC
Phần 2: Hướng dẫn về trình bày và thể hiện nội dung Tiêu chuẩn Quốc tế (ISO/IEC Directive, Part 2: Rules for the structure and drafting of International Standards.
Bộ tiêu chuẩn TCVN 1 Xây dựng tiêu chuẩn gồm hai phần :
– TCVN 1-1 : 2008, Phần 1: Quy trình xây dựng tiêu chuẩn quốc gia do Ban kỹ thuật tiêu chuẩn thực hiện;
– TCVN 1-2 : 2008, Phần 2: Quy định về trình bày và thể hiện nội dung tiêu chuẩn quốc gia.
XÂY DỰNG TIÊU CHUẨN – PHẦN 2: QUY ĐỊNH VỀ TRÌNH BÀY VÀ THỂ HIỆN NỘI DUNG TIÊU CHUẨN QUỐC GIA
Development of standards – Part 2: Rules for the structure and drafting of National Standards
1. Phạm vi áp dụng
Tiêu chuẩn này quy định cách trình bày và thể hiện nội dung tiêu chuẩn quốc gia (viết tắt là TCVN).
Tiêu chuẩn này cũng có thể tham khảo để áp dụng đối với việc xây dựng tiêu chuẩn cơ sở, các tài liệu kỹ thuật khác.
2. Tài liệu viện dẫn
Các tài liệu viện dẫn sau rất cần thiết cho việc áp dụng tiêu chuẩn này. Đối với các tài liệu viện dẫn ghi năm công bố thì áp dụng phiên bản được nêu. Đối với các tài liệu viện dẫn không ghi năm công bố thì áp dụng phiên bản mới nhất, bao gồm cả các sửa đổi, bổ sung (nếu có).
TCVN 8-30 : 2003 (ISO 128-30 : 2001), Bản vẽ kỹ thuật – Nguyên tắc chung về biểu diễn – Phần 30: Các quy ước cơ bản về hình chiếu.
TCVN 8-34 : 2002 (ISO 128-34 : 2001), Bản vẽ kỹ thuật – Nguyên tắc chung về biểu diễn – Phần 34: Hình chiếu trên bản vẽ cơ khí.
TCVN 8-40 : 2003 (ISO 128-40 : 2001), Bản vẽ kỹ thuật – Nguyên tắc chung về biểu diễn – Phần 40: Quy ước cơ bản về hình cắt và mặt cắt.
TCVN 8-44 : 2003 (ISO 128-44 : 2001), Bản vẽ kỹ thuật – Nguyên tắc chung về biểu diễn – Phần 44: Mặt cắt trên bản vẽ cơ khí.
TCVN 6398 (ISO 31) (tất cả các phần còn hiệu lực), Đại lượng và đơn vị.
TCVN 6450 : 2007 (ISO/IEC Guide 2 : 2004), Tiêu chuẩn hóa và các hoạt động liên quan – Thuật ngữ chung và định nghĩa.
TCVN 6844 : 2001 (ISO/IEC Guide 51 : 1999), Hướng dẫn việc đề cập khía cạnh an toàn trong tiêu chuẩn.
TCVN 7217-1 : 2007 (ISO 3166-1:2006), Mã thể hiện tên và vùng lãnh thổ của các nước – Phần 1: Mã nước.
TCVN 7284-2 (ISO 3098-2), Tài liệu cho sản phẩm kỹ thuật – Chữ viết – Phần 2: Bảng chữ cái La tinh, chữ số và dấu.
TCVN 7287 (ISO 6433), Bản vẽ kỹ thuật – Chú dẫn các phần tử.
TCVN 7783 (ISO 1000), Hệ đơn vị SI và các khuyến nghị sử dụng các bội số của chúng và một số đơn vị khác.
TCVN 7870 (ISO 80000) (tất cả các phần), Đại lượng và đơn vị.
ISO 639, Codes for representation of name of languages (Mã thể hiện tên các ngôn ngữ).
ISO 14617 (tất cả các phần), Graphical symbols for diagrams (Ký hiệu đồ họa dùng cho sơ đồ).
IEC 60027 (tất cả các phần), Letter symbols to be used in electrical technology (Ký hiệu bằng chữ sử dụng trong kỹ thuật điện).
IEC 60617, Graphical symbols for diagrams (Ký hiệu đồ họa dùng cho sơ đồ).
IEC 61082 (tất cả các phần), Preparation of documents used in electrotechnology (Biên soạn các tài liệu dùng trong kỹ thuật điện).
IEC 61175, Designations for signals and connections (Ký hiệu dùng cho các tín hiệu và kết nối).
IEC 61346 (tất cả các phần), Industrial systems, installations and equipment and industrial products – Structuring principles and reference designations (Hệ thống, lắp đặt và thiết bị công nghiệp và sản phẩm công nghiệp – Nguyên tắc cấu trúc và các ký hiệu tham chiếu).
3. Thuật ngữ và định nghĩa
Tiêu chuẩn này sử dụng các thuật ngữ và định nghĩa nêu trong TCVN 6450 : 2007 (ISO/IEC Guide 2 : 2004).
4. Nguyên tắc chung
4.1 Mục đích
Tiêu chuẩn được công bố nhằm quy định các điều khoản rõ ràng, dễ hiểu để tạo điều kiện thuận lợi cho thương mại, trao đổi thông tin và các mục đích khác. Để đạt được những mục đích này, tiêu chuẩn phải:
· Đồng bộ ở mức cần thiết theo giới hạn của phạm vi áp dụng;
· Nhất quán, rõ ràng và chính xác;
· Thể hiện được thực trạng phát triển kỹ thuật;
· Đưa ra định hướng cho sự phát triển công nghệ trong tương lai;
· Thông hiểu đối với những người có trình độ nhất định nhưng không tham gia trong quá trình xây dựng tiêu chuẩn;
· Đảm bảo nguyên tắc biên soạn tiêu chuẩn (xem Phụ lục G).
4.2 Tiếp cận theo tính năng
Tiêu chuẩn phải đưa ra được các yêu cầu theo tính năng chứ không phải là các đặc tính quá chi tiết và riêng biệt. Cách tiếp cận này tạo điều kiện tối đa cho sự phát triển kỹ thuật. Trước hết, các tính năng này phải được thống nhất chung. Khi cần thiết, tiêu chuẩn phải chỉ ra các giải pháp khác phù hợp với sự khác biệt về pháp lý, khí hậu, môi trường, kinh tế, điều kiện xã hội, mô hình thương mại, v.v…
4.3 Tính đồng nhất
Cấu trúc, văn phong và thuật ngữ của tiêu chuẩn phải thống nhất không chỉ trong từng tiêu chuẩn mà trong cả những tiêu chuẩn liên quan. Cấu trúc tiêu chuẩn, việc đánh số điều của các tiêu chuẩn có liên quan với nhau phải càng giống nhau càng tốt.
Thuật ngữ để diễn đạt một khái niệm phải được sử dụng thống nhất trong toàn bộ tiêu chuẩn hoặc trong các tiêu chuẩn liên quan. Tránh sử dụng thuật ngữ thay thế (đồng nghĩa) đối với một khái niệm đã được định nghĩa. Mỗi thuật ngữ chỉ được có một định nghĩa.
4.4 Tính nhất quán
Để đảm bảo tính nhất quán trong các tiêu chuẩn, phần lời của mỗi tiêu chuẩn phải phù hợp với các điều khoản tương ứng của các tiêu chuẩn cơ bản hiện hành. Điều này đặc biệt liên quan đến:
a) Thuật ngữ đã được tiêu chuẩn hóa;
b) Nguyên tắc và phương pháp thuật ngữ học;
c) Đại lượng, đơn vị và ký hiệu của chúng;
d) Thuật ngữ viết tắt;
e) Tài liệu viện dẫn;
f) Sơ đồ và bản vẽ kỹ thuật;
g) Tài liệu kỹ thuật; và
h) Ký hiệu bằng hình vẽ.
Đồng thời, đối với các lĩnh vực kỹ thuật cụ thể, phải tuân thủ các điều khoản của các tiêu chuẩn chung khi liên quan đến các đối tượng sau:
i) Dung sai lắp ghép và tính chất bề mặt;
j) Dung sai kích thước và độ không đảm bảo đo;
k) Số ưu tiên;
l) Phương pháp thống kê;
m) Điều kiện môi trường và phép thử liên quan;
n) An toàn;
o) Hóa học;
p) Tương thích điện từ;
q) Chất lượng và sự phù hợp.
4.5 Sự tương đương giữa các bản tiêu chuẩn bằng những ngôn ngữ khác nhau
Tiêu chuẩn quốc gia phải được thể hiện bằng tiếng Việt. Tiêu chuẩn quốc gia xuất bản bằng các ngôn ngữ khác cũng phải tương đương về nội dung kỹ thuật và có cùng cấu trúc. Bản tiếng Việt là bản chính thức.
4.6 Dự kiến bộ/phần tiêu chuẩn
Để đảm bảo việc công bố một tiêu chuẩn hay bộ tiêu chuẩn liên quan một cách đồng bộ, cần xác định cấu trúc và mối quan hệ tương hỗ giữa các tiêu chuẩn trước khi soạn thảo. Đặc biệt, cần phải cân nhắc đến việc chia nhỏ đối tượng chính (xem 5.1). Trong trường hợp một tiêu chuẩn gồm nhiều phần thì cần liệt kê các phần dự kiến và đặt tên cho chúng.
5. Cấu trúc
5.1 Chia nhỏ đối tượng
5.1.1 Khái quát
Do sự đa dạng của tiêu chuẩn nên không thể thiết lập được một quy tắc thống nhất chung cho việc chia đối tượng.
Tuy nhiên, có một quy tắc chung là, một tiêu chuẩn phải được soạn thảo cho mỗi đối tượng được tiêu chuẩn hóa và được công bố thành một tiêu chuẩn hoàn chỉnh. Tiêu chuẩn cũng có thể được tách ra thành các phần riêng có cùng một số hiệu tiêu chuẩn để có thể thay thế, sửa đổi riêng từng phần của tiêu chuẩn khi cần thiết, trong các trường hợp sau:
a) Tiêu chuẩn có rất nhiều nội dung và đề cập đến nhiều khía cạnh;
b) Các phần của tiêu chuẩn liên kết với nhau;
c) Các phần của tiêu chuẩn có thể được viện dẫn độc lập trong các văn bản pháp quy;
d) Các phần của tiêu chuẩn được dùng cho mục đích chứng nhận.
Đặc biệt, các khía cạnh của một sản phẩm là mối quan tâm riêng của các bên khác nhau (ví dụ như các nhà sản xuất, các tổ chức chứng nhận và các cơ quan quản lý), phải được phân biệt rõ thành các phần riêng của một tiêu chuẩn hay thành các tiêu chuẩn riêng biệt. Ví dụ, các khía cạnh sau:
· Yêu cầu về sức khỏe và an toàn;
· Yêu cầu về tính năng;
· Yêu cầu về dịch vụ và bảo dưỡng;
· Quy tắc lắp đặt;
· Đánh giá chất lượng.
Tên các phần được chia nhỏ của tiêu chuẩn trình bày trong Bảng 1. Cách đánh số điều xem ví dụ trong Phụ lục A.
Bảng 1 – Tên các phần chia nhỏ
|
Thuật ngữ tiếng Việt |
Thuật ngữ tiếng Anh |
Ví dụ về đánh số |
|
Phần |
Part |
9999-1 |
|
Điều |
Clause |
1 |
|
Điều nhỏ (cấp 1) |
Subclause |
1.1 |
|
Điều nhỏ (cấp 2) |
Subclause |
1.1.1 |
|
Điều nhỏ (cấp 3) |
Subclause |
1.1.1.1 |
|
Điều nhỏ (cấp 4) |
Subclause |
1.1.1.1.1 |
|
Điều nhỏ (cấp 5) |
Subclause |
1.1.1.1.1.1 |
|
Đoạn |
Paragraph |
[không đánh số] |
|
Phụ lục |
Annex |
A |
5.1.2 Chia nhỏ đối tượng thành các phần
Có hai cách chia đối tượng thành các phần tiêu chuẩn:
a) Mỗi phần đề cập một khía cạnh cụ thể của đối tượng và có thể đứng độc lập.
VÍ DỤ 1:
Phần 1: Từ vựng
Phần 2: Yêu cầu
Phần 3: Phương pháp thử
Phần 4: …..
VÍ DỤ 2:
Phần 1: Từ vựng
Phần 2: Sóng hài
Phần 3: Phóng điện tĩnh
Phần 4: …..
b) Phần 1 quy định các khía cạnh chung còn các phần tiếp theo quy định khía cạnh cụ thể.
Phần 1: Yêu cầu chung
Phần 2: Yêu cầu về nhiệt
Phần 3: Yêu cầu về không khí sạch
Phần 4: Yêu cầu về âm
Trong tiêu chuẩn có nhiều phần, mỗi phần phải được soạn thảo phù hợp với các quy định hiện hành đối với một tiêu chuẩn đơn lẻ, cụ thể là các quy định trong tiêu chuẩn này và trong các tài liệu liên quan khác.
5.1.3 Các phần nội dung tiêu chuẩn
Các phần của nội dung tiêu chuẩn có thể được phân theo hai cách sau:
a) Theo bản chất nội dung quy định hoặc tham khảo và vị trí trong tiêu chuẩn:
– Phần thông tin mở đầu (xem 6.1);
– Phần cơ bản, bao gồm phần khái quát và phần nội dung kỹ thuật (xem 6.2 và 6.3);
– Phần thông tin bổ sung (xem 6.4).
b) Theo sự cần thiết phải có hay không nhất thiết phải có trong tiêu chuẩn.
Ví dụ về bố cục điển hình của tiêu chuẩn và các nội dung của mỗi phần được trình bày trong Bảng 2.
Bảng 2 – Ví dụ về bố cục điển hình của tiêu chuẩn/bố trí các phần nội dung chính
|
Phần nội dung |
Bố trí các phần nội dung a) trong tiêu chuẩn |
Điều quy định trong tiêu chuẩn này |
Sự cần thiết trong tiêu chuẩn |
Nội dung cho phép a) trong tiêu chuẩn |
|
|
Phần thông tin mở đầu
|
Trang bìa |
6.1.1 |
Phải có |
Tên gọi |
|
|
Mục lục |
6.1.2 |
Có thể có hoặc không |
Phần lời |
||
|
Lời nói đầu |
6.1.3 |
Phải có |
Phần lời Chú thích Chú thích cuối trang |
||
|
Lời giới thiệu |
6.1.4 |
Có thể có hoặc không |
Phần lời Hình vẽ Bảng Chú thích Chú thích cuối trang |
||
|
Phần cơ bản
|
Phần khái quát |
Tên tiêu chuẩn |
6.2.1 |
Phải có |
Phần lời |
|
Phạm vi áp dụng |
6.2.2 |
Phải có |
Phần lời Hình vẽ Bảng Chú thích Chú thích cuối trang |
||
|
Tài liệu viện dẫn |
6.2.3 |
Có thể có hoặc không |
Các viện dẫn Chú thích cuối trang |
||
|
Phần kỹ thuật |
– Thuật ngữ và định nghĩa – Ký hiệu và thuật ngữ viết tắt – Yêu cầu – Lấy mẫu – Phương pháp thử – Phân loại và ký hiệu quy ước – Ghi nhãn – Bao gói – Vận chuyển – Bảo quản |
6.3.1
6.3.2 6.3.3 6.3.4 6.3.5
6.3.6 6.3.7 6.3.8 6.3.9 6.3.10 |
Phải có, nhưng không nhất thiết phải gồm tất cả các nội dung đã nêu và có thể có các nội dung khác |
Phần lời Hình vẽ Bảng Chú thích Chú thích cuối trang |
|
|
Phụ lục quy định |
6.3.11 |
Có thể có hoặc không |
Phần lời Hình vẽ Bảng Chú thích Chú thích cuối trang |
||
|
Phần thông tin bổ sung |
Phụ lục tham khảo |
6.4.1 |
Có thể có hoặc không |
Phần lời Hình vẽ Bảng Chú thích Chú thích cuối trang |
|
|
Thư mục tài liệu tham khảo |
6.4.2 |
Có thể có hoặc không |
Các viện dẫn Chú thích cuối trang |
||
|
Mục lục tra cứu |
6.4.3 |
Có thể có hoặc không |
|
||
|
a) Chữ đậm : Nội dung phải có; Chữ đứng : Nội dung quy định; Chữ nghiêng: Nội dung thông tin |
|||||
Nội dung của các phần kỹ thuật và trình tự của chúng do bản chất của tiêu chuẩn xác định.
Trong tiêu chuẩn cũng có thể có các chú thích, chú thích cuối hình/bảng cho hình vẽ và bảng (xem 6.6.2.9; 6.6.2.10; 6.6.4.6 và 6.6.4.7).
Các tiêu chuẩn thuật ngữ có thêm các yêu cầu bổ sung cho việc chia nhỏ nội dung (xem Phụ lục B).
5.2 Mô tả và đánh số các phần và điều
5.2.1 Phần tiêu chuẩn
5.2.1.1 Số phần của tiêu chuẩn phải được thể hiện bằng chữ số Ả rập bắt đầu từ số 1, đặt sau số hiệu của tiêu chuẩn và cách nhau bằng dấu gạch ngang.
VÍ DỤ: 9999-1, 9999-2, v.v…
Số phần của tiêu chuẩn không nên chia nhỏ nữa. Xem ví dụ ở 5.1.2.
5.2.1.2 Tên của mỗi phần tiêu chuẩn được đặt theo cách đặt tên tiêu chuẩn như quy định trong 6.2.1. Tên các phần của tiêu chuẩn có nhiều phần phải có cùng phần tổng quát (nếu có) và phần đối tượng, còn phần giới hạn sẽ khác nhau để phân biệt các phần với nhau. Trong mọi trường hợp, đứng trước tên phần giới hạn phải có chữ “Phần … “.
5.2.1.3 Nếu một tiêu chuẩn có các phần riêng biệt thì lời nói đầu của phần đầu tiên (xem 6.1.3) phải giải thích về cấu trúc dự kiến của tiêu chuẩn. Trong lời nói đầu của mỗi phần, phải liệt kê tên của tất cả các phần khác đã công bố hoặc đang xây dựng.
5.2.2 Điều
Điều là đơn vị cấu thành cơ bản trong việc chia nhỏ nội dung của tiêu chuẩn.
Các điều trong mỗi tiêu chuẩn hoặc mỗi phần tiêu chuẩn phải được đánh số bằng chữ số Ả rập, bắt đầu từ số 1 cho điều “Phạm vi áp dụng”. Việc đánh số phải liên tục, trừ phụ lục.
Mỗi điều phải có tên, đặt ngay số sau thứ tự của điều, trên một dòng riêng tách biệt với phần lời tiếp sau nó.
5.2.3 Điều nhỏ
Điều nhỏ là đơn vị được chia tiếp của điều và được đánh số bằng chữ số Ả rập. Điều nhỏ có thể được chia đến điều nhỏ cấp 5 (xem Phụ lục A).
Không nên chia điều nhỏ từ điều nếu không có ít nhất hai điều nhỏ cùng cấp, ví dụ: không chia điều 10 thành điều 10.1, trừ khi có điều 10.2.
Không nên chia điều nhỏ thành điều nhỏ hơn nếu không có ít nhất hai điều nhỏ cùng cấp, ví dụ: không chia điều nhỏ 3.2 thành điều nhỏ 3.2.1, trừ khi có điều nhỏ 3.2.2.
Mỗi điều nhỏ cấp 1 có thể có tên đặt ngay sau số thứ tự của nó, trên một dòng riêng tách biệt với phần lời tiếp sau nó. Các điều nhỏ cấp 2 có thể được trình bày tương tự. Việc đặt tên cho các điều nhỏ phải thống nhất với các điều nhỏ cùng cấp, ví dụ: nếu điều nhỏ 10.1 có tên thì điều nhỏ 10.2 cũng phải có tên. Khi điều nhỏ không có tên, có thể dùng các từ khóa hoặc cụm từ khóa ở ngay đầu phần lời của điều nhỏ để nêu bật chủ đề chính. Các từ khóa hoặc cụm từ khóa như vậy không cần nêu trong mục lục.
5.2.4 Đoạn
Đoạn là đơn vị không được đánh số của điều hoặc điều nhỏ.
Phải tránh sử dụng các “đoạn treo” vì khó viện dẫn chứng. Trong ví dụ dưới đây, không thể xác định được vị trí của các “đoạn treo” trong điều 5, bởi vì điều 5.1 và điều 5.2 cũng nằm trong điều 5. Để tránh điều này, cần xem đoạn không đánh số (“đoạn treo”) như một điều”5.1 Khái quát” (hoặc một tiêu đề thích hợp khác) và đánh số lại các điều 5.1 và 5.2 đã có thành điều 5.2 và 5.3 để loại bỏ “đoạn treo”.
VÍ DỤ:

5.2.5 Liệt kê
Nội dung liệt kê có thể được thể hiện bằng một câu (Ví dụ 1), một mệnh đề ngữ pháp hoàn chỉnh kết thúc bằng dấu hai chấm (Ví dụ 2).
Bắt đầu mỗi nội dung liệt kê phải có dấu gạch ngang (-) hoặc dấu phân biệt đầu dòng, ví dụ như dấu chấm đậm (·), hoặc nếu cần thiết để phân biệt thì bằng các chữ cái thường tiếp sau là dấu ngoặc đơn. Kết thúc mỗi nội dung liệt kê phải có dấu chấm phẩy, trừ nội dung liệt kê cuối cùng kết thúc là dấu chấm. Nếu phải chia nhỏ một nội dung liệt kê thành các nội dung liệt kê mới thì sử dụng số Ả rập đi kèm dấu hoặc ngoặc đơn trước mỗi nội dung liệt kê mới này (Ví dụ 1).
VÍ DỤ 1: Lực được đặt không đột ngột trong 10 s theo phương bất lợi nhất vào những vùng của nắp hoặc bộ phận yếu. Các lực như sau:
a) Lực đẩy;
b) Lực kéo:
1) 50 N, nếu hình dạng của các bộ phận này khiến cho đầu que thử không dễ dàng trượt khỏi;
2) 30 N, nếu phần nhô ra của bộ phận được bám vào nhỏ hơn 10 mm theo hướng tháo ra.
VÍ DỤ : Không yêu cầu có đóng cắt đối với những loại thiết bị sau đây:
– Các thiết bị có công suất tác dụng không quá 10 W trong điều kiện làm việc bình thường.
– Các thiết bị có công suất tác dụng không quá 50 W, đo trong 2 min sau khi áp dụng một số điều kiện không đúng.
– Các thiết bị được thiết kế để làm việc liên tục
VÍ DỤ 3:
|
Viết: |
Không viết: |
|
Máy bị rung có thể do các nguyên nhân: |
Máy bị rung có thể do các nguyên nhân |
|
· Mất cân bằng ở các bộ phận quay; |
· Mất cân bằng ở các bộ phận quay, |
|
· Bệ đặt lệch; |
· Bệ đặt lệch, |
|
· Các vòng bi; |
· Các vòng bi, và |
|
· Tải khí động lực, |
· Tải khí động lực. |
Để cho dễ hiểu, không nên tiếp tục câu sau khi kết thúc các nội dung liệt kê. Các từ khóa và cụm từ khóa có thể được sắp xếp theo kiểu riêng để nhận biết được vấn đề liên quan trong những nội dung liệt kê khác nhau. Các từ khóa và cụm từ khóa này không liệt kê trong mục lục. Nếu muốn đưa vào mục lục thì các từ khóa và cụm từ khóa này không được trình bày thành các nội dung liệt kê mà phải được trình bày dưới dạng các tên điều nhỏ (xem 5.2.3).
6. Soạn thảo các phần nội dung tiêu chuẩn
6.1 Phần thông tin mở đầu
6.1.1 Trang bìa![]()
Tiêu chuẩn phải có trang bìa
Trang bìa gồm có biểu tượng TCVN; dòng chữ “TIÊU CHUẨN QUỐC GIA”; ký hiệu và số hiệu TCVN; ký hiệu và số hiệu tiêu chuẩn quốc tế hoặc nước ngoài (nếu là tiêu chuẩn hoàn toàn tương đương); lần xuất bản; lần sửa đổi; tên tiêu chuẩn (tiếng Việt và tiếng Anh); nơi xuất bản và năm xuất bản.
Mẫu trình bày trang bìa, xem Phụ lục F.
6.1.2 Mục lục
Mục lục có thể có hoặc không.
Nội dung này phải có tiêu đề là “Mục lục”, liệt kê các điều và có thể liệt kê cả các điều nhỏ có tên, các phụ lục, mục lục tra cứu, thư mục tài liệu tham khảo. Khi liệt kê các phụ lục phải nêu rõ tính hiệu lực của phụ lục trong ngoặc đơn ngay sau tên phụ lục.
VÍ DỤ: Phụ lục A (tham khảo)
Phụ lục B (Quy định)
Thứ tự sắp xếp như sau: các điều và điều nhỏ; các phụ lục; mục lục tra cứu; thư mục tài liệu tham khảo. Tất cả hạng mục liệt kê trong mục lục phải được trình bày với tên đầy đủ của chúng, kèm theo số thứ tự trang tương ứng.
Các thuật ngữ và định nghĩa trong điều “Thuật ngữ và định nghĩa” không phải liệt kê trong mục lục.
6.1.3 Lời nói đầu
Tiêu chuẩn phải có lời nói đầu.
Lời nói đầu không quy định các yêu cầu, hình vẽ, bảng.
Lời nói đầu gồm hai phần: phần thông tin chung và phần thông tin đặc thù.
Phần thông tin chung gồm:
a) Ký hiệu, số hiệu và tên gọi đầy đủ của ban kỹ thuật tiêu chuẩn/tiểu ban kỹ thuật tiêu chuẩn… biên soạn và tham gia biên soạn tiêu chuẩn;
b) Tên cơ quan đề nghị công bố tiêu chuẩn;
c) Tên cơ quan công bố tiêu chuẩn.
Phần thông tin đặc thù gồm:
d) Thông tin về thay thế, sửa đổi tiêu chuẩn (nếu có);
e) Thông tin về việc chấp nhận tiêu chuẩn quốc tế và nước ngoài (nếu có);
f) Thông tin về mối liên quan với các tiêu chuẩn hoặc tài liệu khác (xem 5.2.1.3);
g) Thông tin về việc hài hòa tiêu chuẩn trong khuôn khổ ASEAN, APEC, ASEM… (nếu có).
6.1.4 Lời giới thiệu
Lời giới thiệu có thể có hoặc không.
Nội dung này được sử dụng khi có yêu cầu cung cấp thông tin hoặc bổ sung nội dung kỹ thuật của tiêu chuẩn cũng như lý do cần biên soạn tiêu chuẩn. Trong lời giới thiệu không quy định các yêu cầu.
Lời giới thiệu không nhất thiết phải đánh số. Trừ khi phải đánh số các điều nhỏ, lời giới thiệu sẽ được đánh số 0 và các điều nhỏ được đánh số 0.1, 0.2, v.v… Hình vẽ, bảng, công thức hoặc chú thích cuối trang, nếu có, thông thường được đánh số bắt đầu từ số 1.
6.2 Phần khái quát
6.2.1 Tên tiêu chuẩn
Tên tiêu chuẩn nhất thiết phải có.
Tên tiêu chuẩn phải ngắn gọn, rõ ràng, dễ hiểu và bảo đảm phân biệt được đối tượng, nội dung của tiêu chuẩn này với đối tượng, nội dung của tiêu chuẩn khác. Không nên đưa vào tên tiêu chuẩn các thông tin chi tiết không cần thiết. Các thông tin cụ thể cần thiết bổ sung cho đối tượng được trình bày trong phần phạm vi áp dụng.
Tên tiêu chuẩn, về cơ bản, có thể gồm không quá ba phần sau:
a) Phần tổng quát: phần nêu lĩnh vực chung bao hàm đối tượng tiêu chuẩn (có thể dựa vào tên của ban kỹ thuật tiêu chuẩn soạn thảo tiêu chuẩn để đặt tên). Tùy từng trường hợp cụ thể, phần tổng quát có thể có hoặc không có;
b) Phần đối tượng: phần cơ bản nhất và nêu đối tượng tiêu chuẩn. Phần này bắt buộc phải có;
c) Phần giới hạn: nêu khía cạnh/nội dung đề cập cụ thể của đối tượng tiêu chuẩn hoặc đưa ra các chi tiết phân biệt tiêu chuẩn này với các tiêu chuẩn khác, hoặc các phần khác nhau của cùng một tiêu chuẩn. Phần này có thể có hoặc không có.
Nguyên tắc soạn thảo tên tiêu chuẩn được nêu trong Phụ lục C.
6.2.2 Phạm vi áp dụng
Phạm vi áp dụng nhất thiết phải có.
Phạm vi áp dụng được đặt ở phần đầu tiên của nội dung tiêu chuẩn.
Phạm vi áp dụng cần xác định rõ đối tượng tiêu chuẩn, khía cạnh cần đề cập và giới hạn phạm vi áp dụng tiêu chuẩn. Phạm vi áp dụng không quy định các yêu cầu.
Đối với tiêu chuẩn có nhiều phần thì phạm vi áp dụng của phần nào phải xác định rõ đối tượng của phần đó.
Cách trình bày phạm vi áp dụng thường được thể hiện như sau:
a) Khi cần nêu cả đối tượng và khía cạnh cụ thể cần đề cập:
“Tiêu chuẩn này áp dụng cho … (tên đối tượng tiêu chuẩn) và quy định … (khía cạnh cụ thể cần đề cập)”.
b) Khi chỉ cần nêu đối tượng tiêu chuẩn hoặc khía cạnh cụ thể cần đề cập:
“Tiêu chuẩn này áp dụng cho … (tên đối tượng tiêu chuẩn) hoặc “Tiêu chuẩn này quy định … (khía cạnh cụ thể cần đề cập)”.
c) Khi cần hạn chế phạm vi áp dụng tiêu chuẩn:
“Tiêu chuẩn này áp dụng cho … (tên đối tượng tiêu chuẩn).
Tiêu chuẩn này không áp dụng cho … (tên đối tượng không thuộc phạm vi áp dụng của tiêu chuẩn)”.
6.2.3 Tài liệu viện dẫn
Tài liệu viện dẫn có thể có hoặc không.
Tài liệu viện dẫn nêu danh mục các tài liệu được viện dẫn (xem 6.6.5.5) cần phải được sử dụng đồng thời khi áp dụng tiêu chuẩn. Đối với các tài liệu viện dẫn ghi năm công bố, mỗi viện dẫn phải ghi rõ năm công bố, hoặc trong trường hợp viện dẫn đến dự thảo lấy ý kiến hoặc dự thảo lần cuối phải có dấu gạch ngang kèm chú thích cuối trang “Sẽ được công bố” cùng với tên gọi đầy đủ của các dự thảo này. Khi tài liệu viện dẫn không ghi năm công bố gồm nhiều phần mà tất cả các phần này đều được viện dẫn thì số hiệu của tài liệu được viện dẫn phải kèm theo chỉ dẫn “(tất cả các phần)” và tên gọi chung của các phần (ví dụ phần tổng quát và phần đối tượng, xem Phụ lục C).
Về nguyên tắc, các tài liệu viện dẫn phải là các tài liệu do chính cơ quan công bố tiêu chuẩn công bố. Các tài liệu do các tổ chức khác công bố có thể được sử dụng với điều kiện:
– Các tài liệu đó phải phổ cập rộng rãi và được cơ quan công bố tiêu chuẩn thừa nhận;
– Có căn cứ và sẵn có để sử dụng;
Phải chú ý đến việc thay thế, bổ sung tiêu chuẩn nếu có bất kỳ sự thay đổi nào trong tài liệu được viện dẫn.
Có thể viện dẫn tài liệu của các tổ chức tiêu chuẩn hóa quốc tế ISO, IEC, CAC, .. cũng như tài liệu khu vực hoặc nước ngoài được thừa nhận trên quy mô rộng rãi, nếu chưa có tiêu chuẩn quốc gia tương ứng.
Danh mục các tài liệu viện dẫn có thể được mở đầu như sau: “Các tài liệu viện dẫn sau rất cần thiết cho việc áp dụng tiêu chuẩn này. Đối với các tài liệu viện dẫn ghi năm công bố thì áp dụng phiên bản được nêu. Đối với các tài liệu viện dẫn không ghi năm công bố thì áp dụng phiên bản mới nhất, bao gồm cả các sửa đổi, bổ sung (nếu có)”.
Lời mở đầu cũng được áp dụng cho từng phần của tiêu chuẩn có nhiều phần.
Các tài liệu sau không phải là tài liệu viện dẫn:
– Các tài liệu không được phổ cập rộng rãi;
– Các tài liệu trích dẫn chỉ chứa nội dung thông tin;
– Các tài liệu tham khảo được sử dụng trong quá trình soạn thảo tiêu chuẩn.
Các tài liệu này có thể được liệt kê trong “Thư mục tài liệu tham khảo” (xem 6.4.2).
6.3 Phần kỹ thuật
6.3.1 Thuật ngữ và định nghĩa
Thuật ngữ và định nghĩa có thể có hoặc không.
Nội dung này nêu các thuật ngữ và định nghĩa được sử dụng trong tiêu chuẩn.
Danh mục các thuật ngữ và định nghĩa có thể được mở đầu như sau:
“Trong tiêu chuẩn này sử dụng các thuật ngữ và định nghĩa sau:”
Trong trường hợp sử dụng thêm các thuật ngữ và định nghĩa nêu trong một hay nhiều tài liệu khác thì sử dụng lời văn sau :
“Tiêu chuẩn này sử dụng các thuật ngữ và định nghĩa nêu trong… và các thuật ngữ, định nghĩa sau:”
CHÚ THÍCH: Lời văn trên không phải là “đoạn treo” (xem 5.2.4).
Các quy tắc soạn thảo và trình bày thuật ngữ và định nghĩa được nêu trong Phụ lục B cùng với các quy tắc riêng cho các tiêu chuẩn thuật ngữ, ví dụ như từ vựng, thuật ngữ chuyên ngành hoặc danh mục các thuật ngữ tương đương trong các ngôn ngữ khác nhau.
6.3.2 Ký hiệu và thuật ngữ viết tắt
Ký hiệu và thuật ngữ viết tắt có thể có hoặc không.
Nội dung này liệt kê các thuật ngữ viết tắt trong tiêu chuẩn và các ký hiệu cần thiết để hiểu rõ hơn về tiêu chuẩn.
Trừ khi cần phải liệt kê các ký hiệu theo trật tự riêng để phản ánh các chuẩn mực kỹ thuật, còn tất cả các ký hiệu được liệt kê theo trật tự bảng chữ cái như sau:
· Chữ cái La tinh hoa đặt trước chữ cái La tinh thường (A, a, B, b,…);
· Các chữ cái không có chỉ số đặt trước các chữ cái có chỉ số và các chữ cái có chỉ số bằng chữ đặt trước các chữ cái có chỉ số bằng số (B, b, C, Cm, C2, c, d, dext, dint, d1, v.v…);
· Các chữ cái La tinh đặt trước các chữ cái Hy lạp (Z, z, A, a, B, b, L, l, v.v…);
· Các ký hiệu đặc biệt khác.
Nội dung này có thể kết hợp với 6.3.1 để đưa các thuật ngữ và định nghĩa, các ký hiệu, các thuật ngữ viết tắt và có thể cả các đơn vị vào một điều có tên gọi thích hợp, ví dụ “Thuật ngữ, định nghĩa, ký hiệu, đơn vị và thuật ngữ viết tắt”.
6.3.3 Yêu cầu
6.3.3.1 Khái quát
Nội dung này có thể có hoặc không. Nếu có, yêu cầu phải bao gồm:
a) Tất cả các đặc tính liên quan đến các khía cạnh của sản phẩm, quá trình hoặc dịch vụ mà tiêu chuẩn đề cập, được quy định trực tiếp hoặc viện dẫn;
b) Các giá trị giới hạn quy định của các đặc tính định lượng;
c) Đối với từng yêu cầu, phải viện dẫn phương pháp thử để xác định hoặc kiểm tra xác nhận các giá trị của đặc tính hoặc phải nêu chính phương pháp thử đó (xem 6.3.5).
Phải phân biệt rõ giữa quy định, công bố và khuyến nghị.
Không đưa vào nội dung yêu cầu các yêu cầu về hợp đồng (liên quan đến khiếu nại, bảo hành, chi phí, v.v…) và các yêu cầu mang tính pháp lý.
Trong một số tiêu chuẩn sản phẩm, cần phải quy định rằng sản phẩm phải kèm các cảnh báo hay các hướng dẫn cho người lắp đặt hoặc sử dụng và chỉ rõ bản chất của chúng. Mặt khác, các yêu cầu về lắp đặt hoặc sử dụng như vậy phải được đề cập trong một phần riêng hay một tiêu chuẩn riêng khi chúng không phải là các yêu cầu áp dụng cho chính sản phẩm này.
Tiêu chuẩn liệt kê các đặc tính phải quy định cách thức đo và thể hiện giá trị của những đặc tính có giá trị do nhà cung ứng công bố chứ không quy định trong tiêu chuẩn.
6.3.3.2 Yêu cầu
6.3.3.2.1 Tùy thuộc vào loại sản phẩm, yêu cầu có thể quy định:
– Quy cách của sản phẩm (xem Phụ lục D);
– Tính chất cơ lý (độ bền, độ cứng, tính chịu nhiệt…);
– Thành phần và mức độ tinh khiết của sản phẩm;
– Độ tin cậy, tuổi thọ, khả năng chịu ảnh hưởng của các yếu tố bên ngoài;
– Tính năng sử dụng (hiệu suất, độ chính xác…);
– Các yêu cầu về an toàn và tính thuận tiện trong sử dụng;
– Các yêu cầu về kết cấu sản phẩm và các bộ phận cấu thành;
– Các chỉ tiêu cảm quan (trạng thái, màu sắc, mùi vị…);
– Các yêu cầu về vệ sinh;
– Các yêu cầu nhằm tiết kiệm nguyên, nhiên, vật liệu và năng lượng;
– Nguyên vật liệu, bán thành phẩm và các yêu cầu cần thiết để sản xuất sản phẩm, v.v…
6.3.3.2.2 Yêu cầu chỉ nên quy định các chỉ tiêu đặc trưng có tính chất quyết định đối với chất lượng của sản phẩm. Không nên đưa ra các chỉ tiêu quá thứ yếu, làm phức tạp thêm việc xây dựng, kiểm tra và áp dụng tiêu chuẩn. Cũng không nên nêu các quy định về nguyên vật liệu, quy trình công nghệ và các quy định khác liên quan đến quá trình sản xuất, trừ những trường hợp các quy định đó ảnh hưởng đến chất lượng của sản phẩm nhưng lại không kiểm tra được ở sản phẩm.
6.3.3.2.3 Khi quy định giá trị các chỉ tiêu với một độ chính xác nào đó, phải chú ý đến độ chính xác của phương pháp thử mà thực tế có khả năng thực hiện được.
6.3.3.2.4 Trong yêu cầu, trình tự sắp xếp có thể như sau: trước tiên đề cập đến nguyên vật liệu, bán thành phẩm và các vật liệu phụ để sản xuất ra sản phẩm (nếu thấy cần thiết), sau đó đề cập đến các yêu cầu đối với sản phẩm. Nếu có thêm yêu cầu chung, phân loại và yêu cầu về nguyên vật liệu, thì nên trình bày theo trình tự sau:
– Yêu cầu chung;
– Phân loại;
– Yêu cầu về nguyên vật liệu;
– Yêu cầu đối với sản phẩm.
6.3.4 Lấy mẫu
Nội dung này, có thể có hoặc không, quy định các điều kiện và các phương pháp lấy mẫu, cũng như các phương pháp bảo quản mẫu. Nội dung này có thể đưa vào 6.3.5.2.7.
6.3.5 Phương pháp thử
6.3.5.1 Khái quát
Nội dung này có thể có hoặc không.
Phương pháp thử đưa ra tất cả các quy định về cách tiến hành xác định giá trị của các đặc tính, hoặc để kiểm tra sự phù hợp đối với các yêu cầu đặt ra và để đảm bảo tính lặp lại của các kết quả. Khi thích hợp, các thử nghiệm phải được xác định rõ là thử nghiệm điển hình, thử nghiệm thường xuyên hay thử nghiệm lấy mẫu, v.v… Hơn nữa, tiêu chuẩn phải quy định trình tự thử nghiệm nếu trình tự đó có thể ảnh hưởng đến kết quả.
Nội dung của các phương pháp thử có thể được trình bày theo trình tự sau:
a) Nguyên tắc (6.3.5.2.1);
b) Thuốc thử và/hoặc vật liệu (6.3.5.2.2);
c) Thiết bị, dụng cụ (6.3.5.2.3);
d) Chuẩn bị và bảo quản mẫu thử (6.3.5.2.7);
e) Cách tiến hành (6.3.5.2.8);
f) Biểu thị kết quả, bao gồm cả phương pháp tính toán, độ chụm của phương pháp thử và độ không đảm bảo đo (6.3.5.2.9);
g) Báo cáo thử nghiệm (6.3.5.2.10).
Phương pháp thử có thể được trình bày thành một điều riêng hoặc có thể nêu trong nội dung yêu cầu (6.3.3), hoặc có thể trình bày trong phụ lục (6.3.11) hoặc trình bày như một phần riêng của tiêu chuẩn (xem 5.2.1). Phương pháp thử nên được soạn thảo thành một tiêu chuẩn riêng, nếu như nó được viện dẫn trong một số tiêu chuẩn khác.
Các yêu cầu, lấy mẫu và phương pháp thử là các nội dung có liên quan với nhau của sản phẩm được tiêu chuẩn hóa và phải được cùng xem xét, mặc dù các nội dung đó có thể nằm trong các điều hoặc các phần riêng của một tiêu chuẩn hoặc trong các tiêu chuẩn riêng.
Khi soạn thảo tiêu chuẩn về phương pháp thử, phải lưu ý đến các tiêu chuẩn về phương pháp thử chung và lưu ý đến các phép thử liên quan đến những đặc tính tương tự trong các tiêu chuẩn khác. Phương pháp thử không phá hủy phải được lựa chọn để thay thế các phương pháp thử phá hủy, khi có thể, nếu đảm bảo mức tin cậy như nhau.
Tiêu chuẩn quy định phương pháp thử liên quan đến việc sử dụng những sản phẩm, thiết bị/dụng cụ hoặc quá trình nguy hại phải có cảnh báo chung và cảnh báo cụ thể thích hợp, xem TCVN 6844 : 2001 (ISO/IEC Guide 51:1999).
Nếu phương pháp thống kê để đánh giá sự phù hợp của sản phẩm, quá trình hoặc dịch vụ được quy định trong tiêu chuẩn thì mọi công bố phù hợp với tiêu chuẩn chỉ liên quan đến sự phù hợp của tập hợp sản phẩm hoặc lô sản phẩm đó.
Nếu các phương pháp được sử dụng khác với phương pháp thông dụng nhất thì trong tiêu chuẩn phải quy định phương pháp thông dụng này.
Nếu trong tiêu chuẩn quy định rằng mỗi đối tượng đơn lẻ phải được thử nghiệm theo tiêu chuẩn tương ứng thì mọi công bố liên quan đến sự phù hợp của sản phẩm đó với tiêu chuẩn có nghĩa là mọi đối tượng đơn lẻ này đã được thử và đáp ứng đầy đủ các yêu cầu tương ứng.
Tùy thuộc vào đặc trưng và tính năng sử dụng của sản phẩm, cần quy định phương pháp thử thống nhất với độ chính xác nhất định. Tùy từng trường hợp, có thể gọi là phương pháp thử, phương pháp kiểm tra, phương pháp phân tích, phương pháp xác định, phương pháp đo, v.v…
Để xác định một chỉ tiêu, nói chung chỉ nên quy định một phương pháp thử. Trong trường hợp đặc biệt, có thể đưa thêm phương pháp thử khác. Nếu các phương pháp thử đó không hoàn toàn tương đương với nhau thì phải nêu các đặc trưng cụ thể của từng phương pháp và hệ số hiệu chỉnh của chúng.
Trình tự xác định các chỉ tiêu trong phương pháp thử nên theo trình tự các chỉ tiêu quy định trong yêu cầu kỹ thuật.
6.3.5.2 Nội dung phương pháp thử
6.3.5.2.1 Nguyên tắc
Nội dung này có thể có hoặc không, trình bày một cách ngắn gọn những điểm chủ yếu của phương pháp thử.
6.3.5.2.2. Thuốc thử và/hoặc vật liệu
Nội dung này có thể có hoặc không.
Nội dung này đưa ra danh mục các thuốc thử và/hoặc vật liệu được sử dụng trong tiêu chuẩn.
Thông thường, nội dung này bao gồm lời dẫn cùng với danh mục chi tiết một hoặc nhiều thuốc thử và/hoặc vật liệu.
Lời dẫn chỉ được sử dụng để quy định các điều khoản chung và không dùng để viện dẫn.
Lời dẫn không phải là đoạn “treo” như mô tả trong 5.2.4 bởi vì danh mục liệt kê chi tiết các thuốc thử và/hoặc vật liệu không phải là một dãy các điều nhỏ mà là một danh mục.
Mỗi thuốc thử và/hoặc vật liệu phải được đánh số để viện dẫn chéo, cả khi chỉ có một thuốc thử và/hoặc vật liệu. Trong trường hợp này, không áp dụng quy định trong 5.2.3.
Tiêu đề của một điều hay một điều nhỏ được đặt cùng dòng với số thứ tự của điều hay điều nhỏ đó, còn phần lời kế tiếp nằm ở một dòng khác nhưng phần mô tả thuốc thử và/hoặc vật liệu phải đặt cùng dòng với tên thuốc thử và/hoặc vật liệu. Trong trường hợp này, không áp dụng quy định trong 5.2.2 và 5.2.3.
VÍ DỤ:
3. Thuốc thử
Chỉ sử dụng thuốc thử có cấp độ tinh khiết phân tích được công nhận và nước cất hoặc nước có độ tinh khiết tương đương.
3.1 Chất làm sạch, metanola hoặc nước có chứa vài giọt nước tẩy.
Thuốc thử cần phải quy định những đặc trưng cần thiết, như độ tinh khiết, nồng độ, khối lượng riêng, v.v… và cách bảo quản. Khi cần thiết, có thể quy định cách điều chế, thời gian bảo quản, cách kiểm tra và tinh chế lại các thuốc thử đã sử dụng, cách chuẩn bị dung dịch, v.v…
Đối với thuốc thử và/hoặc vật liệu đã được tiêu chuẩn hóa, phải ghi rõ ký hiệu và số hiệu của tiêu chuẩn tương ứng.
6.3.5.2.3 Thiết bị, dụng cụ
Nội dung này có thể có hoặc không.
Nội dung này đưa ra danh mục các thiết bị/dụng cụ được quy định trong tiêu chuẩn. Các quy định về cấu trúc, đánh số và trình bày điều “Thiết bị, dụng cụ” giống như các quy định cho điều “Thuốc thử và/hoặc vật liệu” (xem 6.3.5.2.2). Không nên quy định thiết bị do một nhà sản xuất chế tạo. Khi thiết bị được sử dụng không sẵn có thì điều này phải quy định những yêu cầu kỹ thuật đối với thiết bị để bảo đảm rằng tất cả các bên có thể thực hiện được phương pháp thử so sánh.
Cần liệt kê các máy móc, thiết bị, dụng cụ thử cùng với các đặc trưng cần thiết như độ chính xác, phạm vi và các phương tiện cần thiết khác (trừ các dụng cụ thông thường trong phòng thí nghiệm).
Các thiết bị, dụng cụ, khi cần thiết, phải kèm theo hình vẽ minh họa.
6.3.5.2.4 Các phương pháp thử thay thế
Nếu một chỉ tiêu mà có nhiều phương pháp thử thích hợp thì về nguyên tắc chỉ nêu một phương pháp thử trong tiêu chuẩn. Nếu vì một lý do nào đó, có nhiều hơn một phương pháp thử được đưa vào tiêu chuẩn thì phải xác định rõ phương pháp nào là phương pháp thử “trọng tài” (thường gọi là “phương pháp chuẩn”) trong tiêu chuẩn để giải quyết khi có khiếu nại hoặc tranh chấp.
6.3.5.2.5 Lựa chọn phương pháp thử bảo đảm tính chính xác
6.3.5.2.5.1 Tính chính xác của phương pháp thử được chọn phải xác định được giá trị của những đặc tính cần đánh giá nằm trong khoảng dung sai quy định.
6.3.5.2.5.2 Khi cần có sự đánh giá về mặt kỹ thuật thì mỗi phương pháp thử phải kèm theo một thông báo về giới hạn độ chính xác.
6.3.5.2.6 Tránh sự lặp lại và những sai khác không cần thiết
Một phương pháp thử thường được áp dụng cho nhiều sản phẩm hoặc loại sản phẩm với những khác biệt không đáng kể hoặc không có sự khác biệt. Trước khi tiêu chuẩn hóa một phương pháp thử, phải xác định xem liệu đã có phương pháp thử nào khác đang được áp dụng hay không.
Nếu một phương pháp thử đang hoặc có thể sẽ được áp dụng cho hai hay nhiều loại sản phẩm thì phải xây dựng tiêu chuẩn riêng về phương pháp thử đó và tiêu chuẩn liên quan đến một sản phẩm trong số đó thì phải viện dẫn đến tiêu chuẩn phương pháp thử này (chỉ rõ những sửa đổi cần thiết). Điều này sẽ giúp cho việc phòng ngừa những sai khác không cần thiết.
Khi soạn thảo tiêu chuẩn liên quan đến một sản phẩm, nếu cần phải tiêu chuẩn hóa một loại thiết bị thử mà thiết bị này cũng có thể được sử dụng để thử các sản phẩm khác thì thiết bị đó phải được đề cập trong một tiêu chuẩn riêng. Trong quá trình soạn thảo tiêu chuẩn cho thiết bị này phải tham khảo ý kiến của ban kỹ thuật liên quan.
6.3.5.2.7 Chuẩn bị và bảo quản mẫu thử
Nội dung này nêu phương pháp chuẩn bị mẫu thử và cách bảo quản mẫu, cũng như những công việc chuẩn bị như lắp đặt các dụng cụ, thiết bị, kiểm tra độ chính xác, độ kín của thiết bị, dụng cụ và cách xây dựng đường biểu đồ chuẩn, v.v…
6.3.5.2.8 Cách tiến hành
Nội dung này trình bày các thao tác một cách rõ ràng, chính xác theo một trình tự nhất định (thông thường theo trình tự thời gian), không cần giới thiệu ý nghĩa của các thao tác đó.
6.3.5.2.9 Biểu thị kết quả
Nội dung này phải ghi rõ các công thức tính toán và biểu thị kết quả.Các chỉ tiêu cần xác định nên được ký hiệu thống nhất bằng một chữ cái. Nếu không có gì đặc biệt, nên ký hiệu chung bằng chữ X và được đánh chỉ số thứ tự từ 1, 2, 3, v.v… đến khi hết các chỉ tiêu. Tiếp sau công thức, cần phải giải thích các ký hiệu, hệ số có trong công thức cùng với các đơn vị tương ứng.
Sau khi trình bày công thức tính toán, khi cần thiết, phải quy định số lần thử song song, sai số cho phép giữa các lần thử và cách xử lý kết quả thử.
6.3.5.2.10 Báo cáo thử nghiệm
Báo cáo thử nghiệm có thể có hoặc không.
Nội dung này chủ yếu nêu những điều liên quan trong quá trình thử như: nơi thử, tiêu chuẩn liên quan, kết quả thử và những điều cần chú ý.
6.3.6 Phân loại và ký hiệu quy ước
Nội dung này thiết lập một hệ thống phân loại, quy cách, ký hiệu và/hoặc mã hóa sản phẩm, quá trình và dịch vụ phù hợp với các yêu cầu đặt ra. Khi cần thiết có thể quy định cả ký hiệu quy ước cho các nhóm sản phẩm và lĩnh vực sử dụng chúng.
Ký hiệu quy ước phải thể hiện các đặc trưng chủ yếu của sản phẩm một cách ngắn gọn, rõ ràng, có kèm theo ký hiệu, số hiệu tiêu chuẩn của sản phẩm đó.
Ký hiệu quy ước thường bao gồm:
– Tên đầy đủ hoặc rút gọn của sản phẩm (không được viết tắt);
– Ký hiệu kiểu loại sản phẩm;
– Ký hiệu đặc trưng cho thông số, kích thước cơ bản của sản phẩm.
VÍ DỤ: Ký hiệu quy ước của đai ốc tai hồng có đường kính ren d = 12 mm, miền dung sai ren 7 H, cấp bền 5 theo TCVN 4223 : 1986 như sau:
Đai ốc M12.7H TCVN 4223 : 1986.
Nội dung này có thể có hoặc không và có thể kết hợp với 6.3.3.
6.3.7 Ghi nhãn
6.3.7.1 Khái quát
Nội dung này có thể có hoặc không. Nội dung này quy định việc ghi nhãn nhận biết nhà sản xuất (tên và địa chỉ) và nhà phân phối (tên thương mại, nhãn hiệu thương mại hoặc nhãn nhận dạng) hoặc quy định việc ghi nhãn sản phẩm (thương hiệu của nhà sản xuất hoặc nhà phân phối, kiểu, loại, tên gọi, v.v…):
Có thể sử dụng một số cách để ghi nhãn: in, đúc, khắc, đóng, dán tem, v.v…
Nếu cần có các chỉ dẫn liên quan đến các quy tắc trong vận chuyển sản phẩm, lời cảnh báo, ngày sản xuất (hoặc mã số thể hiện điều này) và ngày hết hạn sử dụng, v.v.. thì các yêu cầu tương ứng này phải được đưa vào điều “Ghi nhãn” trong tiêu chuẩn.
6.3.7.2 Yêu cầu về ghi nhãn sản phẩm
6.3.7.2.1 Việc ghi nhãn và bao gói sản phẩm là các khía cạnh bổ sung phải có trong những trường hợp thích hợp, nhất là đối với các hàng hóa tiêu dùng.
6.3.7.2.2 Các tiêu chuẩn có nội dung ghi nhãn sản phẩm cần quy định:
– Vị trí ghi nhãn trên sản phẩm (ghi trực tiếp lên sản phẩm hoặc trên bao bì …);
– Cách ghi nhãn;
– Nội dung nhãn dùng để nhận biết sản phẩm;
– Các thông tin khác được yêu cầu.
6.3.7.2.3 Nội dung nhãn có thể bao gồm:
– Tên và/hoặc nhãn hiệu hàng hóa của cơ sở sản xuất;
– Địa chỉ cơ sở sản xuất;
– Tên, ký hiệu, kiểu loại, cấp hạng chất lượng của sản phẩm (nếu có);
– Dấu phù hợp quy chuẩn, tiêu chuẩn (nếu có);
– Thông số, kích thước cơ bản của sản phẩm;
– Ký hiệu và số hiệu tiêu chuẩn của sản phẩm;
– Số hiệu lô hàng;
– Khối lượng cả bì và không bì;
– Thời gian sản xuất, hạn sử dụng.
6.3.7.2.4 Nếu tiêu chuẩn có yêu cầu sử dụng nhãn thì trong tiêu chuẩn cũng phải quy định đặc điểm của nhãn và cách gắn, bố trí hoặc áp dụng đối với sản phẩm hoặc bao bì sản phẩm
6.3.7.2.5 Các ký hiệu dùng cho việc ghi nhãn phải phù hợp với các tiêu chuẩn tương ứng.
6.3.7.3 Yêu cầu về tài liệu đi kèm sản phẩm
Tiêu chuẩn có thể quy định sản phẩm phải kèm theo một số tài liệu (ví dụ: báo cáo thử nghiệm, các chỉ dẫn vận chuyển, các thông tin khác trên bao bì sản phẩm). Nếu cần thiết, nội dung các tài liệu này phải được quy định.
6.3.8 Bao gói
Nội dung này có thể có hoặc không.
Nội dung này cần quy định:
– Các yêu cầu chủ yếu cho việc chuẩn bị sản phẩm trước khi bao gói, nếu các yêu cầu đó cần thiết để đảm bảo chất lượng của sản phẩm, ví dụ: cần phủ một lớp dầu để bảo vệ bề mặt sản phẩm;
– Bao gói trực tiếp và bao bì vận chuyển như bao, túi, hộp giấy, hộp kim loại, chai,…;
– Vật liệu bao gói như : giấy, bìa, vải, nhựa,…;
– Vật liệu phụ như : phoi bào, dây buộc, đai sắt,…;
– Điều kiện bao gói, ví dụ: thời gian chậm nhất phải đóng gói sau khi sản phẩm được sản xuất ra;
– Cách bao gói (kín hay hở), trình tự sắp xếp khi bao gói,…;
– Khối lượng cả bì và không bì (cần chú ý điều kiện bốc dỡ để quy định khối lượng cả bì cho thích hợp).
6.3.9 Vận chuyển
Nội dung này có thể có hoặc không.
Nội dung này cần quy định những điều kiện vận chuyển, trong đó, chủ yếu là các yêu cầu đối với phương tiện vận chuyển (như toa kín hay toa trần, ô tô, tàu thủy,…), phương pháp định vị sản phẩm trên các phương tiện đó (chèn, lót, xếp đặt,..). Để đảm bảo chất lượng sản phẩm, cần phải quy định các yêu cầu liên quan đến việc bốc, dỡ và xếp đặt.
6.3.10 Bảo quản
Nội dung này có thể có hoặc không.
Nội dung này cần quy định:
– Nơi bảo quản;
– Điều kiện bảo quản;
– Cách xếp đặt trong kho, ví dụ như: xếp thành chồng, để từng chiếc, khoảng cách đến tường, đến mặt sàn,…;
– Thời gian bảo quản.
Ngoài ra, đối với những sản phẩm độc hại, dễ cháy, dễ nổ, có thể quy định thêm những yêu cầu đặc biệt khác.
6.3.11 Phụ lục quy định
6.3.11.1 Phụ lục quy định có thể có hoặc không.
Phụ lục quy định là một phần nội dung kỹ thuật của tiêu chuẩn, trong đó trình bày các yêu cầu cần áp dụng.
6.3.11.2 Việc đưa nội dung tiêu chuẩn thành phụ lục quy định phải tùy thuộc vào nội dung cụ thể của từng tiêu chuẩn. Trong trường hợp việc trình bày các nội dung quá dài hoặc không thuận lợi khi đưa vào phần lời của tiêu chuẩn thì có thể trình bày các nội dung này trong phụ lục. Ví dụ: hình vẽ, bảng, v.v… Nếu phụ lục liên quan đến điều nào thì phải nêu ngay trong phần lời lần đầu đề cập đến phụ lục đó.
6.3.11.3 Các phụ lục (quy định và tham khảo) phải được ghi theo thứ tự bằng các chữ cái in hoa, bắt đầu từ A; tên phụ lục ghi ở dòng dưới. Số thứ tự của các điều, bảng, hình vẽ và các công thức trong một phụ lục được viết bắt đầu bằng chữ cái chỉ thứ tự phụ lục đó. Có một phụ lục cũng phải ghi là “Phụ lục A”. Mỗi một phụ lục được trình bày bắt đầu bằng một trang mới và phải ghi rõ là “Quy định” trong ngoặc đơn dưới dòng “Phụ lục…”.
VÍ DỤ:
Phụ lục A
(Quy định)
. . . . . . . . . . . . .
(Tên phụ lục)
A.1 ……………………………………
A.1.1 …………………………………
A.1.1.1 ………………………………
6.4 Phần thông tin bổ sung
6.4.1 Phụ lục tham khảo
Phụ lục tham khảo có thể có hoặc không. Phụ lục tham khảo cung cấp các thông tin bổ sung nhằm mục đích thông hiểu hoặc sử dụng tiêu chuẩn tốt hơn. Phụ lục tham khảo không bao gồm các yêu cầu mà chỉ nêu các thông tin bổ sung và được đặt sau phần nội dung cơ bản của tiêu chuẩn.
Phụ lục tham khảo có thể bao gồm các yêu cầu tùy chọn. Ví dụ, một phương pháp thử là phương pháp tùy chọn có thể có những yêu cầu nhưng không cần phải tuân thủ những yêu cầu này để chứng tỏ là tuân theo tiêu chuẩn.
Cách ghi ký hiệu, ghi tiêu đề phụ lục tham khảo, cũng như cách ghi thứ tự điều, bảng, hình vẽ, công thức trong phụ lục tham khảo cũng giống như đối với phụ lục quy định. Các phụ lục tham khảo được ghi thứ tự tiếp theo các phụ lục quy định và phải ghi rõ là “tham khảo” trong ngoặc đơn dưới dòng “Phụ lục …”.
VÍ DỤ:
Phụ lục B
(Tham khảo)
. . . . . . . . .
(Tên phụ lục)
B.1 ……………………………………..
B.1.1 …………………………………..
B.1.1.1 ………………………………..
6.4.2 Thư mục tài liệu tham khảo
Nội dung này có thể có hoặc không. Nếu có thì đặt sau phụ lục cuối cùng. Các tài liệu tham khảo phải cung cấp đầy đủ thông tin để xác định nguồn tài liệu. Ưu tiên sử dụng nguồn tài liệu gốc làm tài liệu tham khảo. Tài liệu tham khảo phải có giá trị sử dụng phù hợp với nội dung của tiêu chuẩn.
6.4.3 Mục lục tra cứu
Nội dung này có thể có hoặc không. Mục lục tra cứu tạo điều kiện cho người sử dụng tiêu chuẩn tra cứu các nội dung trong tiêu chuẩn thuận tiện và nhanh chóng.
6.5 Nội dung thông tin khác
6.5.1 Chú thích và ví dụ trong phần lời
Các chú thích và ví dụ trong phần lời của tiêu chuẩn chỉ mang tính chất hướng dẫn và giải thích. Nội dung này không bao gồm các yêu cầu hoặc thông tin mang tính quy định.
Chú thích sau đây được soạn thảo không đúng do nó bao gồm một yêu cầu (nhấn mạnh bằng chữ in nghiêng và được giải thích trong ngoặc đơn để sau ví dụ) và rõ ràng không phải là “thông tin bổ sung”:
VÍ DỤ: CHÚ THÍCH: Thử ở tải trọng… (chỉ dẫn được thể hiện ở dạng mệnh lệnh thức là một yêu cầu).
Các chú thích và ví dụ nên để ở cuối điều hoặc đoạn liên quan.
Chú thích trong một điều phải có chữ “CHÚ THÍCH” đặt ở đầu dòng trước phần lời của chú thích.
VÍ DỤ: CHÚ THÍCH: Hàm lượng nitơ amin là hiệu số của hàm lượng nitơ amin amoniac và hàm lượng nitơ amoniac.
Khi có đồng thời nhiều chú thích trong một điều thì các chú thích phải được ghi rõ là: “CHÚ THÍCH 1”; “CHÚ THÍCH 2”; “CHÚ THÍCH 3”; v.v….
Hoặc có thể trình bày như ví dụ dưới đây.
VÍ DỤ:
CHÚ THÍCH:
1) Với các mẫu thử có nhiều nước như nước quả thì làm bốc hơi cách thủy cho đến kiệt rồi mới cho vào tủ sấy;
2) Trường hợp không có chậu thủy tinh hay chậu kim loại thì có thể dùng chậu sứ.
Nếu trong một điều có một ví dụ thì phải có từ “VÍ DỤ” không đánh số đặt ở đầu dòng trước phần lời của ví dụ. Khi có một số ví dụ trong một điều thì các ví dụ phải ghi rõ là “VÍ DỤ 1”, “VÍ DỤ 2”, “VÍ DỤ 3”, v.v…
Trong tiêu chuẩn, tất cả các dòng của chú thích hay ví dụ đều phải được trình bày bằng cỡ chữ nhỏ hơn cỡ chữ của phần lời tiêu chuẩn (xem Hình F.10) để có thể phân biệt với phần nội dung chính của tiêu chuẩn.
6.5.2 Chú thích cuối trang cho phần lời
Chú thích cuối trang nêu thông tin bổ sung cho phần lời trong trang đó. Chỉ nên sử dụng chú thích cuối trang để tránh phức tạp cho phần lời. Nội dung này không bao gồm các yêu cầu hoặc thông tin mang tính quy định.
Các chú thích cuối hình và bảng (xem 6.6.2.10 và 6.6.4.7).
Các chú thích cuối trang cho phần lời phải đặt ở cuối trang tương ứng và phải tách rời với phần lời của trang đó bằng một đường kẻ ngang ngắn, mảnh phía trái trang.
Các chú thích cuối trang cho phần lời thường được phân biệt bằng các chữ số Ả rập, bắt đầu từ số 1, tiếp sau là một dấu ngoặc đơn và tạo thành một chuỗi số liên tiếp từ đầu cho đến hết tiêu chuẩn: 1); 2); 3); v.v… Đưa các chỉ số trên tương ứng: 1); 2); 3); v.v… vào sau từ hoặc câu cần chú thích.
Trong một số trường hợp, để tránh lẫn lộn với các chỉ số trên đã được sử dụng trong phần lời tiêu chuẩn, có thể thay bằng một hoặc nhiều dấu hoặc ký hiệu thích hợp khác: *); **); ***); +); ++); +++) v.v…
6.6 Quy tắc chung thể hiện phần lời, hình vẽ, bảng, viện dẫn và các nội dung khác
6.6.1 Văn phong và viết tắt
6.6.1.1 Để cho dễ hiểu, văn phong phải càng đơn giản, rõ ràng càng tốt.
6.6.1.2 Chỉ nên sử dụng từ viết tắt khi không gây nhầm lẫn.
Các từ hoặc cụm từ chỉ được viết tắt khi xuất hiện thường xuyên trong tiêu chuẩn.
Nếu không nêu danh mục các từ viết tắt trong tiêu chuẩn thì từ viết tắt phải đặt trong dấu ngoặc đơn ngay sau từ hoặc cụm từ được viết tắt lần đầu.
6.6.1.3 Trong phần lời, không được dùng ký hiệu thay cho các từ.
VÍ DỤ:
|
Đúng |
Sai |
|
Bán kính đường tròn |
R đường tròn |
|
Nhiệt độ làm việc |
To làm việc |
6.6.1.4 Trong phần lời (trừ bảng và hình vẽ) không dùng ký hiệu toán học “-” trước một trị số âm, mà phải ghi rõ từ “âm”, trừ trường hợp ghi “±” (cộng, trừ).
Không dùng ký hiệu toán học: ³ (lớn hơn hoặc bằng); £ (nhỏ hơn hoặc bằng); ¹ (khác nhau); % (phần trăm); v.v… mà không đi liền với trị số.
6.6.2 Hình
6.6.2.1 Cách sử dụng
Sử dụng hình để minh họa cho phần lời thêm rõ ràng và dễ hiểu.
6.6.2.2 Hình thức thể hiện
Hình phải được thể hiện bằng các đường nét vẽ kỹ thuật. Chỉ sử dụng ảnh khi không thể hoặc khó thể hiện bằng các đường nét vẽ kỹ thuật.
6.6.2.3 Đánh số hình
Hình được ghi rõ là “Hình” và đánh số thứ tự bằng chữ số Ả rập, bắt đầu từ 1. Việc đánh số này phải độc lập với việc đánh số điều và bảng. Nếu chỉ có một hình cũng phải ghi “Hình 1”.
Việc đánh số các hình trong phụ lục, xem 6.3.11.3. Việc đánh số các hình phụ, xem 6.6.3.
6.6.2.4 Trình bày việc đánh số và tiêu đề hình
Số hình và tiêu đề hình (nếu có) phải được đặt ở giữa trang, dưới hình và được trình bày như trong ví dụ sau:
Hình # – Các chi tiết của thiết bị
Giữa số hình và tiêu đề hình có dấu gạch ngang phân cách.
6.6.2.5 Lựa chọn ký hiệu bằng chữ, kiểu chữ và cách ghi
Các ký hiệu bằng chữ được sử dụng trong các hình vẽ để thể hiện các đại lượng góc hoặc chiều dài phải phù hợp với TCVN 7870-3 (ISO 80000-3).
Cùng một đại lượng, nên sử dụng thống nhất một chữ cái làm ký hiệu chung. Khi đó, phân biệt giá trị của chúng bằng các chỉ số là các chữ số Ả rập.
VÍ DỤ: Để ký hiệu đại lượng chiều dài, có các giá trị khác nhau trên một hình vẽ:
|
Đúng |
Sai |
|
I1; I2; I3 |
A; B; C hoặc a; b; c |
Việc ký hiệu bằng chữ trên hình vẽ phải phù hợp với TCVN 7284-2 (ISO 3098-2).
Việc mô tả hình vẽ bằng lời phải được thay bằng các ký hiệu, xem TCVN 7287 (ISO 6433); ý nghĩa của các ký hiệu được giải thích ở chú dẫn hoặc chú thích cuối hình (xem 6.6.2.10) tùy thuộc vào nội dung của mô tả này. Trong đồ thị, ký hiệu trục đồ thị không được thay bằng một viện dẫn để tránh gây nhầm lẫn giữa số thể hiện viện dẫn và số thể hiện giá trị trục đồ thị. Việc đặt tên cho các đường cong, đường thẳng … trong đồ thị phải được thay bằng các số tham chiếu.
Khi tất cả các đại lượng có cùng đơn vị thì chỉ cần nêu một lần (ví dụ, kích thước tính bằng milimet) và được đặt ở góc trên, bên phải của hình, cỡ chữ nhỏ.
VÍ DỤ:
Kích thước tính bằng milimet

CHÚ DẪN:
1 Thân đinh tán
2 Đầu che đinh tán
Trục của đinh tán phải được thiết kế sao cho cuối của phần che đinh tán biến dạng trong quá trình lắp đặt, và phần chân đinh tán có thể mở rộng.
CHÚ THÍCH: Hình này minh họa một loại đầu đinh tán kiểu A.
a Vùng có thể bị bẹt
b Đầu trục được mạ crôm.
Hình # – Đinh tán
6.6.2.6 Bản vẽ kỹ thuật
Các bản vẽ kỹ thuật phải phù hợp với các tiêu chuẩn quốc gia: TCVN 8-30 (ISO 128-30), TCVN 8-34 (ISO 128-34), TCVN 8-40 (ISO 128-40) và TCVN 8-44 (ISO 128-44).
6.6.2.7 Sơ đồ
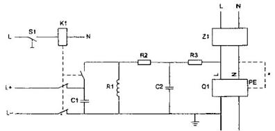
Các ký hiệu đồ họa được sử dụng trong sơ đồ phải phù hợp với IEC 60617 và ISO 14617. Các sơ đồ mạch điện và các sơ đồ nối mạch, ví dụ đối với các mạch thử nghiệm, phải phù hợp với IEC 61082. Các ký hiệu quy ước phải phù hợp với IEC 61346 và IEC 61175.
VÍ DỤ:

|
Linh kiện |
Đóng mạch và nguồn cung cấp |
|
C1 Tụ điện 0,5 mF C2 Tụ điện 0,5 nF K1 Rơ le Q1 RCCB thử (có các cực L, N và PE) R1 Trở kháng điện 0,5 m H R2 Điện trở 2,5 W R3 Điện trở 25 W S1 Công tắc điều khiển bằng tay Z1 Bộ lọc a Mạch được nối khi vật thử có một cực PE |
L, N điện thế cung cấp với trung tính (mát) L+, L- d.c. cung cấp cho mạch thử nghiệm |
Hình 1 – Ví dụ về mạch thử nghiệm để xác định khả năng chống tác động không mong muốn
6.6.2.8 Sự tiếp nối hình
Khi một hình được trình bày liên tục trong nhiều trang thì cần nhắc lại số của hình và có thể cả tên hình (không bắt buộc) và chữ “(tiếp theo)” như ví dụ dưới đây:
Hình # (tiếp theo)
Và kết thúc hình phải có chữ “(kết thúc)” như ví dụ dưới đây:
Hình # (kết thúc)
Các thông báo liên quan đến đơn vị (ví dụ: “Kích thước tính bằng milimét”) phải được nhắc lại ở phần đầu của các trang tiếp theo, xem ví dụ trong 6.6.2.5.
6.6.2.9 Chú thích của hình
Các chú thích của hình phải được nêu độc lập với các chú thích của phần lời (xem 6.5.1). Các chú thích của hình phải được đặt ở trên số hình, tên hình tương ứng và đứng trước các chú thích cuối hình. Nếu trong hình chỉ có một chú thích thì có từ “CHÚ THÍCH” đặt đầu dòng trước phần lời của chú thích. Khi có một số chú thích trong một hình thì các chú thích này phải được ghi rõ là “CHÚ THÍCH 1”, “CHÚ THÍCH 2”, “CHÚ THÍCH 3”, v.v… Việc đánh số này phải sử dụng riêng cho từng hình.
Chú thích của hình không bao gồm các yêu cầu hoặc một số thông tin mang tính quy định. Tất cả yêu cầu liên quan đến nội dung của hình phải được trình bày trong phần lời, trong một chú thích cuối hình hoặc trong một đoạn giữa tên hình và hình.
6.6.2.10 Chú thích cuối hình
Các chú thích cuối hình phải được trình bày độc lập với các chú thích cuối trang của phần lời (xem 6.5.2). Các chú thích cuối hình phải đặt ngay trên số và tên của hình tương ứng.
Các chú thích cuối hình phải được phân biệt bởi các chữ cái viết thường đặt nhô lên trên, bắt đầu từ chữ “a”. Các chú thích này phải được tham chiếu tới hình bằng cách ghi chữ cái tương ứng vào vị trí cần chú thích.
Chú thích cuối hình có thể bao gồm các yêu cầu.
6.6.3 Hình phụ
6.6.3.1 Cách sử dụng
Nên tránh sử dụng các hình phụ vì chúng làm phức tạp việc trình bày và quản lý tài liệu.
Hình phụ chỉ sử dụng khi cần làm rõ thêm đối tượng được đề cập.
6.6.3.2 Đánh số và trình bày
Chỉ cho phép chia hình phụ thành một cấp. Hình phụ phải được xác định bằng một chữ cái thường (ví dụ: Hình 1 có thể bao gồm các hình phụ a), b), c), v.v…). Không sử dụng các dạng thức sau để xác định hình phụ: 1.1, 1.2, …, 1-1, 1-2, …., v.v….
Ví dụ sau minh họa cách trình bày các yếu tố của một hình có các hình phụ. Các khung được sử dụng trong ví dụ này chỉ để minh họa cho nhóm các yếu tố trong hình một cách hợp lý; không được sử dụng khung xung quanh hình và các yếu tố cấu thành hình.
VÍ DỤ:
|
|
|
CHÚ DẪN: |
|
Đoạn (chứa các yêu cầu) và chú thích hình Chú thích cuối hình |
Hình # – Tên hình
Nếu mỗi hình phụ có chú thích và chú thích cuối hình thì với mỗi hình phụ phải sử dụng cách đánh số độc lập
6.6.4 Bảng
6.6.4.1 Cách sử dụng
Sử dụng bảng để minh họa cho phần lời thêm rõ ràng và dễ hiểu.
Phải chỉ dẫn một cách rõ ràng từng bảng trong phần lời của tiêu chuẩn.
Một bảng không được đặt trong một bảng khác. Không chia một bảng thành các bảng nhỏ.
6.6.4.2 Đánh số bảng
Bảng được ghi rõ là “Bảng” và đánh số thứ tự bằng chữ số Ả rập, bắt đầu từ 1. Việc đánh số này phải độc lập với việc đánh số điều và hình. Nếu chỉ có một bảng cũng phải ghi là “Bảng 1”.
Việc đánh số các bảng trong phụ lục, xem 6.3.11.
6.6.4.3 Trình bày việc đánh số và tên bảng
Số bảng và tên bảng (nếu có) phải được đặt ở giữa trang, phía trên bảng và được trình bày như trong ví dụ sau:
Bảng # – Các đặc tính cơ khí
Giữa số bảng và tên bảng phải có dấu gạch ngang phân cách.
6.6.4.4 Tiêu đề cột
Từ đầu tiên trong tiêu đề của cột hoặc dòng phải bắt đầu bằng một chữ cái viết hoa. Các đơn vị được sử dụng trong mỗi cột phải được chỉ rõ ngay dưới tiêu đề cột.
VÍ DỤ 1:
|
Kiểu |
Mật độ dài kg/m |
Đường kính trong mm |
Đường kính ngoài mm |
|
|
|
|
|
|
|
|
|
|
Khi trong bảng sử dụng cùng đơn vị thì chỉ cần đưa ra một thông báo thích hợp đặt ở góc trên bên phải của bảng, cỡ chữ nhỏ hơn. Ví dụ: Kích thước tính bằng milimét.
VÍ DỤ 2:
Kích thước tính bằng milimét
|
Kiểu |
Chiều dài |
Đường kính trong |
Đường kính ngoài |
|
|
|
|
|
Khi phần lớn các chỉ tiêu có cùng đơn vị đo, còn một vài chỉ tiêu có đơn vị đo khác thì vẫn ghi đơn vị đo chung ở góc trên bên phải của bảng, còn các đơn vị đo khác ghi sau tên chỉ tiêu tương ứng.
VÍ DỤ 3:
Kích thước tính bằng milimét
|
Đường kính |
Chiều cao |
Sai lệch giới hạn |
Khối lượng 1000 đai ốc kg |
|
|
|
|
|
Việc trình bày tiêu đề cột trong Ví dụ 4 là không đúng và phải được thay bằng cách trình bày trong Ví dụ 5.
VÍ DỤ 4:
|
Loại Kích thước |
A |
B |
C |
|
|
|
|
|
VÍ DỤ 5:
|
Kích thước |
Loại |
||
|
A |
B |
C |
|
|
|
|
|
|
|
|
|
|
|
Trong trường hợp có cột “Tên chỉ tiêu”, thì các đơn vị đo có thể được nêu trong cột “Tên chỉ tiêu” ngay sau tên chỉ tiêu tương ứng. Khi đó, giữa tên chỉ tiêu và ký hiệu đơn vị đo phải có dấu phẩy. Nếu dùng các từ so sánh “lớn hơn”, “nhỏ hơn”, “không lớn hơn”, “không nhỏ hơn”, … thì các từ so sánh này phải đặt sau đơn vị đo và giữa chúng có dấu phẩy.
VÍ DỤ 6:
|
Tên chỉ tiêu |
Mức |
|
1. Độ nhám bề mặt ổ lăn bi Ra, m, không nhỏ hơn 2. Độ cứng mặt lăn, HRC, không nhỏ hơn 3. Độ đảo hướng tâm của vành bánh, mm, không lớn hơn |
|
Không nên có cột riêng để ghi số thứ tự, nếu cần thì ghi số thứ tự ngay trong cột tên chỉ tiêu. Nếu các chỉ tiêu có cùng đơn vị đo được trình bày trong một cột thì cho phép ghi đơn vị đo ngay trong cột mức.
VÍ DỤ 7:
|
Tên chỉ tiêu |
Mức % |
|
1. Hàm lượng amoni sunfat, không nhỏ hơn |
99 |
|
2. Hàm lượng cặn không tan trong nước, không nhỏ hơn |
0,002 |
|
3. Hàm lượng nitrat (NO3), không lớn hơn |
0,001 |
Nếu ở cột đầu ghi ký hiệu, kiểu loại, cỡ thì không cần đánh số thứ tự.
VÍ DỤ 8:
|
Ký hiệu loại ắc quy |
Số ắc quy đơn |
Điện thế danh định V |
Dung lượng danh định Ah |
|
3 – OT – 70 |
3 |
6 |
70 |
|
3 – OT – 98 |
3 |
6 |
98 |
Nếu các giá trị chỉ tiêu trong một cột có cùng sai lệch giới hạn hoặc dung sai, thì giá trị sai lệch giới hạn hoặc ký hiệu miền dung sai đó được ghi ngay trong phần tiêu đề cột, ngay dưới tên hoặc ký hiệu chỉ tiêu.
VÍ DỤ 9:
Kích thước tính bằng milimét
|
Đường kính ren d |
S ±0,2 |
H ± 0,2 |
h ± 0,2 |
b ± 0,2 |
|
4 |
7,0 |
5,0 |
3,2 |
1,2 |
|
5 |
8,0 |
6,0 |
4,0 |
1,4 |
Nếu các giá trị chỉ tiêu có sai lệch giới hạn hoặc dung sai khác nhau, thì giá trị các sai lệch giới hạn và ký hiệu miền dung sai được ghi thành cột riêng.
VÍ DỤ 10:
Kích thước tính bằng milimét
|
Đường kính ngoài của ổ D |
D1 |
A |
||||
|
Danh nghĩa |
Sai lệch giới hạn |
Danh nghĩa |
Sai lệch giới hạn |
|||
|
………. |
|
– 0,25 |
2,05 |
– 0,15 |
||
|
40 |
38,1 |
|||||
|
42 |
39,8 |
|||||
|
47 |
44,6 |
– 0,60 |
2,45 |
|||
|
52 |
49,7 |
|||||
|
……….. |
|
|||||
Nếu tên của chỉ tiêu quá dài và phải trình bày thành nhiều dòng thì mức của chỉ tiêu đó phải ghi tương ứng với dòng cuối cùng.
VÍ DỤ 11:
|
Đúng |
|
Sai |
||
|
Tên chỉ tiêu |
Mức |
|
Tên chỉ tiêu |
Mức |
|
Phần ứng với dung dịch axit clohydric, mg, không lớn hơn |
1,5 |
|
Phần ứng với dung dịch axit clohydric, mg, không lớn hơn |
1,5 |
Trong một cột, không dùng ký hiệu để nhắc lại một số từ ở hàng trên tại vị trí tương ứng ở hàng dưới, phải ghi đầy đủ những từ tương ứng này ở hàng dưới.
VÍ DỤ 12:
|
Đúng |
|
Sai |
||
|
Số đơn vị bao gói trong lô hàng |
Số đơn vị bao gói lấy mẫu |
|
Số đơn vị bao gói trong lô hàng |
Số đơn vị bao gói lấy mẫu |
|
Từ 1 đến 50 Từ 51 đến 100 Từ 101 đến 200 |
1 2 3 |
|
Từ 1 đến 50 ” 51 ” 100 ” 101 ” 200 |
1 2 3 |
Trong cột, nếu có những chỗ không có số liệu thì không được để trống mà phải có dấu gạch ngang “-“.
VÍ DỤ 13:
|
Tên chỉ tiêu |
Mức % |
|
|
Tinh khiết hóa học |
Tinh khiết phân tích |
|
|
1. Hàm lượng axit sulfuric |
99,8 |
|
|
2. Hàm lượng asen |
0,0005 |
– |
Các chữ số trong cùng một cột phải xếp sao cho các chữ số hàng đơn vị, hàng chục, hàng trăm, … phải tương ứng với nhau.
VÍ DỤ 14:
|
99,7 99,4 114,8 3,7 |
Khi trong tiêu chuẩn chỉ có một vài chỉ tiêu và chỉ có một mức thì không cần lập bảng, mà có thể trình bày dưới dạng diễn tả thông thường, nhưng viết thẳng hàng theo cột.
VÍ DỤ 15:
Kích thước của đường ống:
|
– Dài |
(10 ± 0,5) mm |
|
– Đường kính |
(5 ± 0,2) mm |
Đối với những trị số không khuyến khích dùng thì để trong ngoặc đơn và có chú thích kèm theo.
6.6.4.5 Sự tiếp nối bảng
Khi bảng phải trình bày tiếp sang các trang khác thì cần nhắc lại số bảng và từ “(tiếp theo)” như trong ví dụ sau:
Bảng # (tiếp theo)
Để kết thúc bảng, sau số bảng phải có chữ “(kết thúc)” như trong ví dụ sau:
Bảng # (kết thúc)
Tiêu đề cột và thông báo liên quan đến đơn vị của tiêu đề cột phải được nhắc lại trong tất cả các trang tiếp theo, sau trang đầu tiên.
6.6.4.6 Chú thích của bảng
Các chú thích của bảng phải được trình bày độc lập với các chú thích trong phần lời (xem 6.5.1). Các chú thích của bảng phải được đặt trong khung của bảng tương ứng và trước các chú thích cuối bảng (xem ví dụ sau). Nếu trong một bảng chỉ có một chú thích thì phải có từ “CHÚ THÍCH” ở đầu dòng trước phần lời của chú thích. Khi một bảng có nhiều chú thích, các chú thích của bảng phải được ghi là “CHÚ THÍCH 1”; “CHÚ THÍCH 2”; “CHÚ THÍCH 3”, v.v… Chú thích của mỗi bảng phải được đánh số độc lập.
Chú thích của bảng không bao gồm các yêu cầu hoặc thông tin mang tính quy định. Tất cả các yêu cầu gắn với nội dung của bảng phải được trình bày trong phần lời, trong chú thích cuối bảng hoặc là một đoạn trong bảng.
VÍ DỤ: Kích thước tính bằng milimét
|
Kiểu |
Chiều dài |
Đường kính trong |
Đường kính ngoài |
|
|
L1a |
D1 |
|
|
|
L2 |
d2b |
|
|
Đoạn nêu yêu cầu CHÚ THÍCH 1: Chú thích của bảng CHÚ THÍCH 2: Chú thích của bảng |
|||
|
a Chú thích cuối bảng b Chú thích cuối bảng |
|||
6.6.4.7 Chú thích cuối bảng
Chú thích cuối bảng phải được trình bày độc lập với các chú thích cuối trang của phần lời (xem 6.5.2). Chúng phải được đặt trong khung của bảng tương ứng và để ở cuối bảng (xem ví dụ trong 6.6.4.6).
Các chú thích cuối bảng được phân biệt bằng các chữ cái thường, được viết nhô lên trên bắt đầu từ chữ “a”. Chú thích cuối bảng phải được tham chiếu tới bảng bằng cách ghi chữ cái tương ứng vào vị trí cần chú thích.
Chú thích cuối bảng có thể bao gồm các yêu cầu.
6.6.5 Viện dẫn
6.6.5.1 Khái quát
Trong phần lời cần sử dụng các viện dẫn để không phải nhắc lại nội dung gốc vì việc nhắc lại như vậy có thể gây ra sai lỗi hoặc mâu thuẫn và làm tiêu chuẩn dài thêm. Tuy nhiên, nếu xét thấy cần thiết phải nhắc lại nội dung nào thì phải xác định chính xác nội dung cần nhắc lại đó.
Các viện dẫn phải được thực hiện theo các cách nêu trong 6.6.5.2, 6.6.5.5 và không được viện dẫn theo số trang.
6.6.5.2 Viện dẫn toàn bộ phần lời của chính tiêu chuẩn
Khi viện dẫn toàn bộ phần lời của tiêu chuẩn trong chính tiêu chuẩn, phải sử dụng cụm từ “Tiêu chuẩn này”, ngoại trừ phần lời của phần mở đầu của các điều “Tài liệu viện dẫn” (xem 6.2.3) và “Thuật ngữ và định nghĩa” (xem 6.3.1).
Đối với tiêu chuẩn có nhiều phần riêng biệt thì sử dụng cụm từ sau:
“Phần ………… của TCVN xxxx” (chỉ viện dẫn đến một phần của tiêu chuẩn).
“TCVN xxxx (viện dẫn đến toàn bộ các phần của tiêu chuẩn).
Các viện dẫn như vậy được hiểu là gồm tất cả các sửa đổi và thay thế, bổ sung của tiêu chuẩn đó nếu số hiệu tiêu chuẩn không ghi năm công bố (xem 6.6.5.5.2).
6.6.5.3 Viện dẫn các điều của phần lời tiêu chuẩn
6.6.5.3.1 Sử dụng các mẫu sau:
· “theo điều 3”;
· “theo 3.1”;
· “như quy định trong 3.1 b)”;
· “chi tiết được nêu trong 3.1.1”;
· “xem Phụ lục B”;
· “các yêu cầu được nêu trong B.2”;
· “xem chú thích trong Bảng 2”;
· “xem ví dụ 2 trong 6.6.3”;
· “xem công thức (3) trong 3.1”.
Khi viện dẫn đến điều nhỏ các cấp (xem 5.2.3) không cần sử dụng thuật ngữ “điều”.
VÍ DỤ: “Theo 5.1.2”, “xem trong 12.3.4”, “nêu trong 7.2.4”
6.6.5.3.2 Nếu phải viện dẫn đến một hạng mục liệt kê không có số thứ tự trong tiêu chuẩn khác, thì cần sử dụng mẫu sau: “như quy định trong TCVN xxxx : xxxx, 3.1, hạng mục liệt kê thứ hai”.
6.6.5.4 Viện dẫn các hình và bảng
Mọi hình và bảng có trong tiêu chuẩn thường phải được viện dẫn trong phần lời.
Sử dụng các mẫu sau:
· “thể hiện trên Hình A.6”;
· “xem Hình 3”;
· “được nêu trong Bảng 2”;
· “xem Bảng B.2”.
6.6.5.5 Viện dẫn các tài liệu khác
6.6.5.5.1 Khái quát
Viện dẫn đến các tài liệu khác có thể ghi hoặc không ghi năm công bố. Tất cả các viện dẫn tài liệu ghi và không ghi năm công bố phải được trình bày trong điều “Tài liệu viện dẫn” (xem 6.2.3).
6.6.5.5.2 Viện dẫn không ghi năm công bố
Viện dẫn không ghi năm công bố có thể chỉ áp dụng đối với một tài liệu hoàn chỉnh hoặc một phần của tài liệu đó và trong các trường hợp sau đây:
a) Nếu có thể sử dụng tất cả các thay đổi sẽ có của tài liệu được viện dẫn đó cho các mục đích của tài liệu cần viện dẫn;
b) Chỉ để viện dẫn tham khảo.
Các viện dẫn không ghi năm công bố phải được hiểu là gồm tất cả các bản sửa đổi và thay thế, bổ sung của tài liệu được viện dẫn.
Sử dụng các mẫu sau:
– ” … như quy định trong TCVN xxxx”;
– ” … xem TCVN xxxx”.
6.6.5.5.3 Viện dẫn ghi năm công bố
Các viện dẫn ghi năm công bố là các viện dẫn đến:
a) Một bản tài liệu cụ thể được nêu năm công bố; hoặc
b) Dự thảo gửi lấy ý kiến hoặc dự thảo cuối cùng được trình bày có dấu gạch ngang “-“, sau số hiệu của dự thảo tiêu chuẩn.
Khi các tài liệu được viện dẫn ghi năm công bố có sửa đổi hoặc thay thế, bổ sung thì cũng phải sửa đổi tiêu chuẩn có viện dẫn các tài liệu đó.
Viện dẫn các điều, bảng và hình cụ thể của tài liệu khác phải ghi năm công bố của tài liệu đó.
Sử dụng các mẫu sau:
– ” … tiến hành các thử nghiệm nêu trong TCVN xxxx : xxxx .” (viện dẫn ghi năm công bố của tiêu chuẩn đã xuất bản);
– ” … phù hợp với điều 3, TCVN xxxx : ..” (viện dẫn ghi năm công bố của tiêu chuẩn đang soạn thảo ở giai đoạn dự thảo gửi lấy ý kiến góp ý hoặc dự thảo cuối cùng);
– ” …như quy định trong Bảng 1, TCVN xxxx – xx : xxxx ..” (viện dẫn ghi năm công bố đến một bảng cụ thể trong tiêu chuẩn khác).
Xem thêm 6.6.5.3.2.
6.6.6 Trình bày số và trị số
6.6.6.1 Khi biểu thị dấu thập phân của giá trị đại lượng phải sử dụng dấu phẩy (,) không được viết dấu chấm (.)
VÍ DỤ: Viết 245,12 mm Không viết 245.12 mm
6.6.6.2 Nếu như một giá trị nhỏ hơn 1 được viết dưới dạng thập phân thì ký hiệu thập phân phải được đặt sau số “0”.
VÍ DỤ: 0,001
6.6.6.3 Mỗi nhóm 3 chữ số dịch về bên trái hay bên phải của ký hiệu thập phân phải cách nhau một khoảng trống so với các số trước hoặc sau tương ứng, trừ 4 chữ số thể hiện năm.
VÍ DỤ: 23 456; 2 345; 2,345 6; 2,345 67, nhưng đối với năm thì viết là 1997; 2000.
6.6.6.4 Sử dụng ký hiệu “x” thay cho dấu chấm (.) để diễn đạt phép nhân các số và các trị số.
VÍ DỤ: Viết 1,8 x 10-3 (không viết 1,8. 10-3).
6.6.7 Các đại lượng, đơn vị, ký hiệu và dấu hiệu
Để diễn đạt giá trị của các đại lượng vật lý, phải sử dụng chữ số Ả rập, tiếp sau đó là ký hiệu đơn vị quốc tế [xem TCVN 6398 (ISO 31), TCVN 7870 (ISO 80000), TCVN 7783 (ISO 1000) và IEC 60027].
Đại lượng, đơn vị phải sử dụng. Hệ đơn vị đo lường quốc tế (SI) được quy định trong TCVN 6398 (ISO 31) và TCVN 7870 (ISO 80000). Các ký hiệu biểu thị đại lượng phải được lựa chọn trong các phần khác nhau của TCVN 6398 (ISO 31); TCVN 7870 (ISO 80000) và IEC 60027.
Các ký hiệu đơn vị độ, phút và giây (đối với góc phẳng) phải đứng liền sau trị số; còn tất cả các ký hiệu đơn vị khác phải có khoảng trống phía trước.
Cách trình bày các đại lượng và đơn vị đo trong tiêu chuẩn, xem Phụ lục E.
6.6.8 Công thức toán học
6.6.8.1 Các loại phương trình
6.6.8.1.1 Ưu tiên sử dụng các phương trình giữa các đại lượng hơn các phương trình giữa các trị số. Các phương trình phải được biểu diễn đúng theo công thức toán học, các biến số được ký hiệu bằng chữ và nghĩa của chúng được giải thích trong mối liên hệ với các phương trình, trừ khi chúng đã được nêu trong phần “Ký hiệu và thuật ngữ viết tắt” (xem 6.3.2).
VÍ DỤ 1:
v = ![]()
![]()
![]()
trong đó:
v là vận tốc của một điểm trong chuyển động đều;
l là quãng đường chuyển động;
t là thời gian chuyển động.
Trường hợp ngoại lệ, khi sử dụng phương trình giữa các trị số thì phải theo cách trình bày trong Ví dụ 2.
VÍ DỤ 2:
v = 3,6 x
trong đó:
v là giá trị vận tốc của một điểm trong chuyển động đều; tính bằng kilômét trên giờ (km/h);
l là giá trị quãng đường chuyển động; tính bằng mét (m);
t là giá trị thời gian chuyển động, tính bằng giây (s).
Tuy nhiên, không bao giờ sử dụng cùng một ký hiệu trong một tiêu chuẩn cho cả đại lượng và trị số tương ứng. Ví dụ, việc sử dụng phương trình trong Ví dụ 1 và Ví dụ 2 trong cùng một tình huống sẽ dẫn đến một kết quả sai là 1 = 3,6.
Các thuật ngữ mô tả hoặc tên của các đại lượng không nên bố trí dưới dạng một phương trình. Tên của các đại lượng hoặc thuật ngữ viết tắt không được dùng thay thế cho các ký hiệu.
VÍ DỤ 3:
Viết: p = ![]()
mà không viết: mật độ =
VÍ DỤ 4:
Viết: dim(E) = dim(F) x dim(I)
Trong đó:
E là năng lượng;
F là lực;
I là độ dài.
mà không viết: dim(năng lượng) = dim(lực) x dim(độ dài)
VÍ DỤ 5:
Viết ti = 
trong đó:
ti là giá trị tính toán của hệ thống i;
là bình phương trung bình dư cho hệ thống i;
là bình phương trung bình theo hồi quy cho hệ thống i.
mà không viết: ti = 
trong đó:
ti là giá trị tính toán của hệ thống i.
MSEi bình phương trung bình dư cho hệ thống i;
MSRi là bình phương trung bình theo hồi quy cho hệ thống i.
6.6.8.1.2 Các ký hiệu sau đây có thể được sử dụng cho các trị số, biểu thị trên trục đồ thị và trong các tiêu đề cột của bảng:
,
và
hoặc v/(km/h), l/m, và t/s
6.6.8.2 Trình bày
Tránh sử dụng các ký hiệu có nhiều hơn một cấp chỉ số trên hoặc chỉ số dưới (xem Ví dụ 1), cũng như các ký hiệu và công thức phải viết thành hai dòng (xem Ví dụ 2).
VÍ DỤ 1: D1.max được ưu tiên hơn Dlmax
VÍ DỤ 2: Trong phần lời, viết a/b được ưu tiên hơn ![]()
6.6.8.3 Đánh số
Nếu cần phải đánh số các công thức trong tiêu chuẩn để tiện cho việc tra cứu, thì sử dụng chữ số Ả rập đặt trong dấu ngoặc đơn và bắt đầu từ số 1, như ví dụ sau:
x2 + y2 < z2 (1)
Việc đánh số các công thức phải liên tục và độc lập với việc đánh số các điều, bảng và hình.
Việc đánh số các công thức trong các phụ lục, xem 6.3.11.3.
6.6.9 Giá trị, kích thước và dung sai
Các giá trị, kích thước và dung sai phải có kèm theo đơn vị của nó.
VÍ DỤ 1: 80 mm x 25 mm (không viết 80 x 25 mm).
VÍ DỤ 2: 80 mF ± 2 mF hoặc (80 ± 2) mF.
VÍ DỤ 3: 80
(không viết tắt 80
).
VÍ DỤ 4: 80 mm
mm.
VÍ DỤ 5: 10 kPa đến 12 kPa (không viết 10 đến 12 kPa hoặc 10 – 12 kPa).
VÍ DỤ 6: 0 oC đến 10 oC (không viết 0 đến 10 oC hoặc 0 – 10 oC).
Để tránh hiểu nhầm, các dung sai giá trị biểu thị phần trăm phải được trình bày theo đúng thể thức toán học.
VÍ DỤ 7: Viết “từ 63 % đến 67 %” để diễn đạt một khoảng.
VÍ DỤ 8: Viết “(65 ± 2) % ” để diễn đạt giá trị cơ bản và dung sai, không viết “65 ± 2 %” .
Trị số của độ nên diễn đạt dưới dạng số thập phân, ví dụ: viết 17,25o mà không viết 17o25′.
Xem thêm Phụ lục E.
6.6.10 Cách thể hiện khoảng giá trị và dãy giá trị
6.6.10.1 Khi đề cập đến một khoảng giá trị thì không được dùng dấu “gạch ngang” để biểu thị mà phải dùng các cụm từ “từ … đến…”, “lớn hơn … đến…”.
VÍ DỤ: Viết “từ 5 đến 100” mà không viết “từ 5 – 100”
6.6.10.2 Giá trị của các chỉ tiêu cùng loại phải được quy định với cùng một độ chính xác như nhau (số chữ số có nghĩa sau dấu phẩy của cùng chỉ tiêu ứng với các loại, các kiểu của cùng một sản phẩm phải giống nhau).
VÍ DỤ: Hàm lượng đường xacaroza tính bằng phần trăm của đường trắng trong TCVN 1699 : 1986 với các loại (loại 1, loại 2, loại 3):
|
Đúng |
Sai |
|
99,76; 99,60; 99,50 |
99,76; 99,6; 99,50 |
6.6.10.3 Trong tiêu chuẩn, nếu quy định một dãy các giá trị của một đại lượng cùng một đơn vị đo, thì đơn vị đó phải được ghi sau trị số cuối cùng.
VÍ DỤ: Viết “4,0; 7,5; 9,0 mm” mà không viết “4,0 mm; 7,5 mm; 9,0 mm”
Phụ lục A
(Tham khảo)
Ví dụ về cách đánh số điều

a Điều (bao gồm điều và điều nhỏ) có tối đa là sáu cấp.
Phụ lục B
(Quy định)
Soạn thảo và trình bày các thuật ngữ và định nghĩa
B.1 Nguyên tắc chung
B.1.1 Các loại tiêu chuẩn
Các thuật ngữ có thể được soạn thảo thành một tiêu chuẩn thuật ngữ độc lập (từ vựng, danh pháp, hoặc danh mục các thuật ngữ tương đương trong các ngôn ngữ khác nhau) hoặc đưa vào điều “Thuật ngữ và định nghĩa” trong tiêu chuẩn đề cập đến các khía cạnh khác nhau.
B.1.2 Lựa chọn các khái niệm về định nghĩa
Bất kỳ thuật ngữ nào phải giải thích mới hiểu được hoặc chưa được biết đến và có thể được hiểu theo các cách khác nhau trong các ngữ cảnh khác nhau thì phải được định nghĩa rõ ràng bằng khái niệm tương ứng.
Chỉ đưa vào tiêu chuẩn những thuật ngữ có trong từ điển thông dụng hoặc các thuật ngữ kỹ thuật hiện hành, nếu chúng được sử dụng với một nghĩa cụ thể trong một ngữ cảnh tương ứng.
Tránh sử dụng tên thương mại (tên nhãn hiệu) và các thuật ngữ cổ, thông tục.
Có thể đưa vào các thuật ngữ kém ưu tiên sau các thuật ngữ ưu tiên, nhưng phải nêu rõ bản chất của chúng (xem B.3.2).
Trong một tiêu chuẩn thuật ngữ độc lập, các khái niệm được định nghĩa phải được giới hạn trong lĩnh vực tương ứng với phạm vi của tiêu chuẩn. Trong các tiêu chuẩn khác, chỉ định nghĩa các khái niệm được sử dụng trong các chuẩn đó, ngoài ra, có thể đưa vào các khái niệm bổ sung và thuật ngữ của chúng để hiểu được các định nghĩa này.
B.1.3 Tránh trùng lặp và mâu thuẫn
Trước khi soạn thảo thuật ngữ và định nghĩa cho một khái niệm, phải chắc chắn không có một định nghĩa và thuật ngữ khác cho khái niệm này đã có trong một tiêu chuẩn khác.
Nếu một khái niệm được sử dụng trong một số tiêu chuẩn thì khái niệm đó phải được định nghĩa trong một tiêu chuẩn chung nhất trong số các tiêu chuẩn này hoặc trong một tiêu chuẩn thuật ngữ độc lập. Khi đó, các tiêu chuẩn khác chỉ cần viện dẫn tiêu chuẩn này mà không cần nhắc lại định nghĩa của khái niệm đó.
Khi cần phải nhắc lại định nghĩa thì phải có viện dẫn tham khảo đối với tiêu chuẩn có định nghĩa được nhắc lại đó.
|
3.2 Đối tượng tiêu chuẩn hóa Chủ đề (đối tượng) được tiêu chuẩn hóa. CHÚ THÍCH: 1 Khái niệm “sản phẩm, quá trình hoặc dịch vụ” được đề cập trong tiêu chuẩn này biểu thị đối tượng tiêu chuẩn hóa với nghĩa rộng và phải được hiểu như nhau bao gồm ví dụ là: bất kỳ nguyên liệu, cấu kiện, thiết bị, hệ thống, giao diện, giao thức, thủ tục, chức năng, phương pháp hoặc hoạt động. 2 Tiêu chuẩn hóa có thể chỉ hạn chế trong một vài nội dung/khía cạnh cụ thể của một đối tượng nào đó. Ví dụ: đối với giầy, kích cỡ và độ bền có thể được tiêu chuẩn hóa riêng rẽ. (TCVN 6450 (ISO/IEC Guide 2) |
Trường hợp sử dụng định nghĩa được tiêu chuẩn hóa trong một lĩnh vực khác, thì cần phải có chú thích.
|
1.1.2.3 Ngôn ngữ tự nhiên Ngôn ngữ phát triển tự nhiên và các quy tắc của nó phản ánh cách sử dụng mà không cần thiết phải mô tả một cách rõ ràng. CHÚ THÍCH: Theo ISO/IEC 2382-7 : 1989. |
B.1.4 Soạn thảo các định nghĩa
B.1.4.1 Không được thể hiện một định nghĩa dưới dạng một yêu cầu hoặc chứa một yêu cầu.
B.1.4.2 Định nghĩa phải được thể hiện sao cho nó có thể thay thế thuật ngữ đó theo ngữ cảnh, Thông tin bổ sung chỉ được trình bày dưới dạng các ví dụ hoặc chú thích (xem B.3.7).
B.1.4.3 Một định nghĩa được nêu ra mà không chỉ rõ phạm vi áp dụng của nó thì có thể chỉ nêu ý nghĩa chung của thuật ngữ đó. Các nghĩa đặc biệt trong các ngữ cảnh cụ thể phải được nêu rõ bằng cách nêu tên lĩnh vực đó (xem B.3.4).
B2 Tiêu chuẩn thuật ngữ độc lập
B.2.1 Bố cục
Tiêu chuẩn thuật ngữ độc lập chứa các thuật ngữ và định nghĩa phải được ưu tiên phân loại theo thứ bậc của các khái niệm. Thuật ngữ và định nghĩa của các khái niệm chung phải sắp xếp trước các thuật ngữ và định nghĩa của các khái niệm mang tính khái quát hẹp hơn. Nếu sử dụng hệ thống hỗn hợp các khái niệm, trong đó có một vài nhóm (theo các chuẩn cứ khác nhau), thì mỗi nhóm phải được tách riêng và phải nêu rõ các chuẩn cứ liên quan.
Nhóm thuật ngữ phải được đánh số. Phải có một số tra cứu cho mỗi thuật ngữ và phải có các bảng liệt kê các thuật ngữ theo trật tự bảng chữ cái cho mỗi ngôn ngữ.
Danh mục các thuật ngữ tương đương trong các ngôn ngữ khác nhau có thể được trình bày hoặc theo trật tự có hệ thống như đã hướng dẫn ở trên (phải có các bảng liệt kê các thuật ngữ theo trật tự bảng chữ cái cho mỗi ngôn ngữ), hoặc theo trật tự bảng chữ cái của các thuật ngữ trong ngôn ngữ tiếng Việt (khi đó, các thuật ngữ phải được trình bày theo trật tự bảng chữ cái cho mỗi ngôn ngữ khác được sử dụng).
B.2.2 Các ngôn ngữ khác với tiếng Việt
Tiêu chuẩn có thuật ngữ và định nghĩa bằng các ngôn ngữ khác tương đương với thuật ngữ và định nghĩa tiếng Việt thì các thuật ngữ và định nghĩa này nên trình bày thành cột riêng và có chú thích như sau trong điều “Phạm vi áp dụng”:
CHÚ THÍCH: Tiêu chuẩn này đưa ra các thuật ngữ bằng tiếng Việt và các thuật ngữ bằng tiếng …. Tuy nhiên, chỉ có các thuật ngữ và định nghĩa bằng tiếng Việt mới được coi là các thuật ngữ và định nghĩa của tiêu chuẩn.
Nếu là tiêu chuẩn được xây dựng trên cơ sở chấp nhận tiêu chuẩn quốc tế với mức độ hoàn toàn tương đương, thì cho phép sử dụng tiêu chuẩn quốc tế làm gốc khi có các cách hiểu không thống nhất.
B.3 Thể hiện nội dung
B.3.1 Trình bày
Thuật ngữ ưu tiên (được in đậm) phải được đặt ở dòng mới sau số hiệu tra cứu của nó và không được kèm theo dấu chấm cuối dòng.
|
3.1 Tiêu chuẩn Tài liệu được thiết lập bằng cách thỏa thuận và do một cơ quan được thừa nhận phê duyệt nhằm cung cấp những quy tắc, hướng dẫn hoặc đặc tính cho các hoạt động hoặc kết quả hoạt động để sử dụng chung và lặp đi lặp lại nhằm đạt được mức độ trật tự tối ưu trong một khung cảnh nhất định. CHÚ THÍCH: Tiêu chuẩn phải được dựa trên các kết quả vững chắc của khoa học, công nghệ và kinh nghiệm, và nhằm đạt được lợi ích tối ưu cho cộng đồng. |
B.3.2 Từ đồng nghĩa
Từ đồng nghĩa được phép sử dụng (viết kiểu chữ thường) phải được đặt ở một dòng mới, sau thuật ngữ ưu tiên.
|
6.1 Tiêu chuẩn hài hòa Tiêu chuẩn tương đương Những tiêu chuẩn về cùng một đối tượng do các cơ quan hoạt động tiêu chuẩn hóa khác nhau xét duyệt nhằm tạo ra tính đổi lẫn cho các sản phẩm, quá trình và dịch vụ, hoặc tạo ra sự thông hiểu lẫn nhau về các kết quả thử nghiệm hoặc các thông tin được cung cấp theo những tiêu chuẩn đó. CHÚ THÍCH: Với định nghĩa này, các tiêu chuẩn hài hòa có thể khác nhau về cách trình bày, thậm chí có thể khác nhau trong phần nội dung, ví dụ, trong phần chú thích, trong hướng dẫn về cách đáp ứng các yêu cầu của tiêu chuẩn đó như thế nào, trong ưu tiên lựa chọn khi có nhiều khả năng khác nhau và sự đa dạng. |
B.3.3 Ký hiệu
Các ký hiệu phải được trình bày sau các thuật ngữ tương ứng.
Các ký hiệu đại lượng và đơn vị phải theo TCVN 6398 (ISO 31), TCVN 7870 (ISO 80000) và IEC 60027 và được in theo quy định trong TCVN 6398-0 (ISO 31-0); tức là các ký hiệu đại lượng theo kiểu chữ nghiêng; các ký hiệu đơn vị theo kiểu chữ latinh.
Nếu sử dụng một ký hiệu được một tổ chức có thẩm quyền quy định, thì tên tổ chức có thẩm quyền đó phải được để trong dấu ngoặc vuông sau ký hiệu và ở cùng dòng.
Thông tin về các đơn vị có thể áp dụng cho một đại lượng phải được đưa vào chú thích.
|
2.5.1 Điện trở R [IEC + ISO] < dòng một chiều > Chênh lệch điện thế do dòng điện tạo ra, khi không có lực điện động trong dây dẫn. CHÚ THÍCH: Điện trở được biểu thị bằng ôm (W) |
Thuật ngữ không dùng, lỗi thời và thay thế (in theo kiểu chữ thường) phải được đặt ở một dòng mới, sau các ký hiệu và phải có một chỉ dẫn về tình trạng của thuật ngữ đó để ở trong ngoặc đơn.
|
5.3.8 Cơ số Cơ sở (không dùng) Số nguyên dương mà giá trị của bất kỳ số hạng nào được nhân lên với nó để đạt được giá trị của số hạng kế tiếp có giá trị cao hơn. |
B.3.4 Hiện tượng đa nghĩa
Nếu một thuật ngữ được sử dụng để trình bày một vài khái niệm, thì lĩnh vực chính mà mỗi khái niệm đề cập đến phải được nêu trong dấu ngoặc nhọn, trước định nghĩa.
|
2.1.17 Hàm, danh từ <y học> Phần xương ở vùng miệng, có chức năng cắn, gặm và nhai thức ăn. 2.1.18 Hàm, danh từ <tổ chức> Cấp bậc và chức vị nói lên quyền hạn và vinh dự của sỹ quan quân đội, công an và trong một số ngành (ví dụ như ngoại giao). 2.1.19 Hàm, động từ <ngôn ngữ> Có chứa đựng một nội dung ý nghĩa nào đó bên trong, chứ không diễn đạt trực tiếp. |
B.3.5 Mã thể hiện tên nước và mã ngôn ngữ
Mã thể hiện tên các nước phải phù hợp với TCVN 7217-1 (ISO 3166-1).
Đối với mã thể hiện tên các ngôn ngữ, tham khảo ISO 639.
B.3.6 Dấu ngoặc đơn và dấu ngoặc vuông
Chỉ sử dụng các dấu ngoặc đơn và dấu ngoặc vuông khi các từ hoặc cụm từ nằm trong chúng là một phần cấu thành của thuật ngữ. Các từ hoặc cụm từ này không để thể hiện các thuật ngữ khác.
|
11.2.3 Trích dẫn (tiêu chuẩn) chung Trích dẫn tiêu chuẩn chỉ ra tất cả các tiêu chuẩn của một cơ quan xác định và/hoặc trong lĩnh vực cụ thể mà không nêu riêng rẽ ký hiệu các tiêu chuẩn đó. |
B.3.7 Các ví dụ và chú thích
Các ví dụ về sử dụng thuật ngữ và các chú thích được trình bày như cách dưới đây.
|
1.3.2 Lũy thừa <toán học> Số lần mà một số tự nhân với chính bản thân nó. VÍ DỤ: 2 lũy thừa 3 bằng 8. 5.3.8 Cơ số Cơ sở (không dùng) <hệ thống tính cơ số> Số nguyên dương mà giá trị của bất kỳ số hạng nào được nhân lên với nó để đạt được giá trị của số hạng kế tiếp có giá trị cao hơn. VÍ DỤ: Trong hệ thống đếm thập phân, cơ số của mỗi số hạng là 10. CHÚ THÍCH: Thuật ngữ “cơ sở” không dùng trong việc sử dụng về mặt toán học của nó. |
Phụ lục C
(Quy định)
Soạn thảo tên tiêu chuẩn
C.1 Các phần của tên tiêu chuẩn
C.1.1 Cấu trúc tên tiêu chuẩn
Tên tiêu chuẩn về cơ bản có thể gồm không quá ba phần: phần tổng quát, phần đối tượng và phần giới hạn.
Tùy thuộc vào đối tượng và nội dung được tiêu chuẩn hóa, tên tiêu chuẩn có thể có các cấu trúc sau:
a) Chỉ có phần đối tượng.
VÍ DỤ: Axit sulfuric kỹ thuật
b) Có phần đối tượng và phần giới hạn.
VÍ DỤ: Quạt điện sinh hoạt – Yêu cầu kỹ thuật
c) Có phần tổng quát và phần đối tượng.
VÍ DỤ: Đồ hộp quả – Chuối tiêu nước đường
d) Có cả 3 phần
VÍ DỤ: Động cơ ô tô – Pít tông – Yêu cầu kỹ thuật
Khi trình bày, phải viết mỗi phần cách nhau bằng một dấu gạch ngang theo thứ tự: phần tổng quát trước, sau đó đến phần đối tượng và phần giới hạn.
Tên tiêu chuẩn được in chữ thường, đậm. Dưới tên tiêu chuẩn bằng tiếng Việt phải có tên tiêu chuẩn bằng tiếng Anh, kiểu chữ thường, nghiêng.
C.1.2 Phần tổng quát
Phần tổng quát chỉ cần khi thiếu nó thì không xác định được rõ ràng đối tượng.
VÍ DỤ 1:
|
Đúng |
Sai |
|
Đồ hộp quả – Mận nước đường Yêu cầu kỹ thuật |
– Mận nước đường Yêu cầu kỹ thuật |
Nếu phần đối tượng và phần giới hạn đảm bảo không làm hiểu lầm sang đối tượng, nội dung khác thì không cần phần tổng quát.
VÍ DỤ 2:
|
Đúng: |
Canxi cacbonat nhẹ – Phương pháp thử |
|
Không đúng: |
Sản phẩm hóa – Can xi cacbonat nhẹ – Phương pháp thử |
C.1.3 Phần đối tượng
Phần đối tượng bắt buộc phải có trong tên của bất kỳ tiêu chuẩn nào.
C.1.4 Phần giới hạn
Phần giới hạn chỉ cần nếu nó đề cập đến một hoặc một số khía cạnh (nội dung) của đối tượng hoặc để phân biệt tiêu chuẩn này với tiêu chuẩn khác.
Nếu phần giới hạn chỉ đề cập đến một vài khía cạnh (nội dung) của đối tượng thì tên tiêu chuẩn phải liệt kê hết theo thứ tự trình bày các khía cạnh (nội dung) đó và giữa chúng là dấu phẩy.
Trong trường hợp tiêu chuẩn được chia thành nhiều phần thì phần giới hạn đóng vai trò xác định và phân biệt các phần, còn phần tổng quát (nếu có) và phần đối tượng vẫn như nhau cho mỗi phần.
VÍ DỤ 1:
TCVN 6614-1-1 : 2000, Phương pháp thử nghiệm chung đối với vật liệu cách điện và vỏ bọc của cáp điện – Phần 1: Phương pháp áp dụng chung – Mục 1: Đo chiều dày và kích thước ngoài – Thử nghiệm xác định đặc tính cơ.
TCVN 6614-1-2 : 2000, Phương pháp thử nghiệm chung đối với vật liệu cách điện và vỏ bọc của cáp điện – Phần 1: Phương pháp áp dụng chung – Mục 2: Phương pháp lão hóa nhiệt.
Phần giới hạn chỉ có thể được bỏ đi nếu tiêu chuẩn đề cập đến tất cả các khía cạnh (nội dung) của đối tượng và khẳng định đó là tiêu chuẩn duy nhất của đối tượng đề cập.
VÍ DỤ 2:
|
Đúng: |
Cối xay cà phê |
|
Không đúng: |
Cối xay cà phê – Thuật ngữ, ký hiệu, nguyên liệu, kích thước, yêu cầu kỹ thuật, giá trị danh định, phương pháp thử và bao gói. |
C.2 Tránh sự hạn chế không chủ định của phạm vi áp dụng
Tên tiêu chuẩn không được chứa các chi tiết có thể làm hạn chế không chủ định đối với phạm vi của tiêu chuẩn.
Tuy nhiên, nếu tiêu chuẩn chỉ áp dụng cho một loại sản phẩm cụ thể thì nó phải được phản ánh trong tên tiêu chuẩn.
VÍ DỤ:
Hàng không vũ trụ – Đai ốc tự khóa, cố định, có móc loại 1 100 MPa/235oC.
C.3 Cách diễn đạt
Phải đảm bảo tính thống nhất đối với các thuật ngữ cùng chỉ một khái niệm được sử dụng trong tên các tiêu chuẩn.
Đối với các tiêu chuẩn về thuật ngữ, sử dụng một trong các cách diễn đạt sau: “Từ vựng” nếu có các định nghĩa của các thuật ngữ, hoặc “Danh mục thuật ngữ tương đương” nếu chỉ có các thuật ngữ tương đương trong các ngôn ngữ khác.
Đối với các tiêu chuẩn về phương pháp thử, sử dụng một trong những cách diễn đạt sau: “Phương pháp thử” hoặc “Xác định…”. Cần tránh các cách diễn đạt như “Phương pháp thử nghiệm”, “Quy tắc thử để đo…”, “Thử nghiệm đối với…”, “Phương pháp xác định…”.
Trong tên tiêu chuẩn, không cần thiết phải có chỉ dẫn để mô tả cấp và bản chất của tiêu chuẩn. Không nên dùng cách diễn đạt như là “Phương pháp thử quốc gia đối với…”, “Báo cáo kỹ thuật…”, v.v…
Phụ lục D
(Quy định)
Soạn thảo nội dung về quy cách sản phẩm
Nội dung này có thể bao gồm các quy định về: thông số và kích thước, kiểu loại, hình dạng, mác và kết cấu.
D.1 Đối với thông số và kích thước, có thể quy định:
– Thông số, kích thước;
– Thông số, kích thước cơ bản;
– Các kích thước bao, lắp nối, lắp đặt;
– Sai lệch giới hạn của các kích thước, v.v…
Có thể trình bày cả hình vẽ khi cần thiết.
Các thông số và kích thước về cơ bản phải được chọn theo số ưu tiên và dãy số ưu tiên.
Nội dung này nên trình bày thành bảng và có thể quy định cả ký hiệu quy ước của sản phẩm.
D.2 Đối với kiểu loại: quy định các kiểu loại theo các đặc trưng cơ bản của sản phẩm.
Có thể trình bày kèm theo hình dạng và kích thước cơ bản. Nếu quy định nhiều kiểu loại khác nhau thì nên kèm theo mỗi kiểu loại một ký hiệu tương ứng cùng với hình vẽ.
D.3 Đối với hình dạng, có thể quy định:
– Bản vẽ xác định hình dạng hình học của sản phẩm;
– Bảng kích thước, sai lệch giới hạn;
– Các yêu cầu bổ sung cần thiết;
– Phương pháp đo các kích thước và kiểm tra hình dạng, khi cần thiết.
D.4 Đối với mác có thể quy định:
– Ký hiệu mác nguyên liệu, vật liệu theo các tính năng cơ bản;
– Thành phần hóa học;
– Tính chất cơ lý, nếu có.
Có thể đưa ra các chỉ dẫn hoặc kiến nghị sử dụng vật liệu và chế độ gia công.
D.5 Đối với kết cấu: quy định các kiểu kết cấu và các kích thước cơ bản của các chi tiết, bộ phận nhằm đảm bảo tính đổi lẫn.
Đối với những chi tiết hoặc cụm chi tiết có cấu trúc đơn giản, có thể trình bày các bản vẽ chi tiết, đồng thời quy định nguyên vật liệu và các yêu cầu khác cho các chi tiết, bộ phận đó.
Phụ lục E
(Quy định)
Cách trình bày các đại lượng và đơn vị trong tiêu chuẩn
E.1 Chỉ sử dụng các đơn vị được quy định trong TCVN 6398 (ISO 31) (các phần còn hiệu lực); TCVN 7870 (ISO 80000) (các phần có hiệu lực) và các đơn vị sử dụng trong kỹ thuật điện và công nghệ thông tin quy định trong IEC 60027.
E.2 Không được lẫn lộn các ký hiệu và tên gọi của các đơn vị. Tên gọi, ký hiệu trong một đơn vị phải được trình bày cùng một kiểu giống nhau, cùng là tên của đơn vị hoặc cùng là ký hiệu của đơn vị.
VÍ DỤ: Viết kilômét mỗi giờ hoặc km/h, không viết km mỗi giờ hay kilômét/h.
E.3 Kết hợp các trị số viết trong các hình vẽ với các ký hiệu đơn vị. Ví dụ: “5 m”. Tránh kiểu kết hợp như “năm m” và “5 mét”.Phải có khoảng trống giữa trị số và các ký hiệu đơn vị, trừ trường hợp các ký hiệu đơn vị dưới dạng chỉ số ở trên được sử dụng cho góc phẳng, ví dụ 5o 6′ 7″. Tuy nhiên, nên ưu tiên độ chia theo hệ thập phân.
E.4 Không sử dụng các thuật ngữ viết tắt không được tiêu chuẩn hóa đối với các đơn vị.
Các ký hiệu đơn vị đã được tiêu chuẩn hóa không được sửa đổi bằng cách thêm các chỉ số dưới hoặc thông tin khác.
VÍ DỤ:
Viết: “Umax = 500 V” và không viết “U = 500 Vmax“;
Viết: “5 % khối lượng ” và không viết “5 % (m/m)”;
Viết: ” 7 % thể tích ” và không viết “7 % (v/v)”.
E.5 Không được lẫn lộn thông tin với các ký hiệu đơn vị
VÍ DỤ: Viết: “hàm lượng nước là 20 ml/kg” và không viết: “20 ml H2O/kg” hoặc “20 ml nước/kg”.
E.6 Không được sử dụng các thuật ngữ viết tắt như ppm, pphm và ppb. Các thuật ngữ viết tắt này là ngôn ngữ phụ thuộc, vì vậy, có thể không rõ ràng do chúng luôn đi kèm với các con số.
VÍ DỤ: Viết “tỷ số khối lượng là 4,2 mg/g” hoặc “tỷ số khối lượng là 4,2 x 10-6 ” và không viết “tỷ số khối lượng là 4,2 ppm”; “độ không đảm bảo tương đối là 6,7 x 10-12” và không viết “độ không đảm bảo tương đối là 6,7 ppb”.
E.7 Các ký hiệu đơn vị phải luôn để ở kiểu chữ Latinh. Các ký hiệu đại lượng phải luôn để ở kiểu chữ nghiêng. Các ký hiệu biểu thị các trị số phải khác ký hiệu biểu thị các đại lượng tương ứng.
E.8 Phân biệt giữa đối tượng và đại lượng mô tả đối tượng đó.
VÍ DỤ: Giữa “bề mặt” và “diện tích”.
Đại lượng “trọng lượng” là lực (hấp dẫn) và được đo bằng niu tơn (N);
Đại lượng “khối lượng” được đo bằng kilôgam (kg).
E.9 Kích thước và dung sai phải biểu thị rõ ràng
E.10 Hai hay nhiều đại lượng vật lý không thể cộng hoặc trừ với nhau, trừ khi chúng thuộc cùng một cấp hạng có thể so sánh lẫn nhau. Phương pháp biểu diễn dung sai tương đối như 230 V ± 5 % không tuân theo luật cơ bản của đại số. Do vậy, có thể thay bằng hình thức diễn đạt sau:
“(230 ± 11,5) V”;
hoặc “230 V, với dung sai tương đối ± 5%”.
E.11 Không viết “log” trong công thức nếu cơ số cần được quy định. Phải viết “lg”, “In”, “Ib” hoặc “loga“.
E.12 Sử dụng các dấu hiệu và ký hiệu toán học được nêu trong TCVN 6398-11 (ISO 31-11).
Phụ lục F
(Qui định)
Mẫu trình bày tiêu chuẩn quốc gia
F.1 Khổ giấy của tiêu chuẩn quốc gia là khổ A4 (210 mm x 297 mm), sai số kích thước cho phép ± 0,5 mm.
F.2 Kiểu chữ trình bày trong tiêu chuẩn là kiểu chữ Arial hoặc tương đương. Font chữ Unicode.Cỡ chữ theo qui định trong các hình từ Hình F.1 đến Hình F.10.
F.3 Số trang tiêu chuẩn được tính từ trang bìa trước cho đến trang cuối cùng của tiêu chuẩn. Số thứ tự trang tiêu chuẩn được in trên từng trang tiêu chuẩn, ở mép ngoài phía dưới phần lời, trừ bốn trang bìa.
F.4 Ký hiệu và số hiệu tiêu chuẩn quốc gia bao gồm:
– Ký hiệu của tiêu chuẩn quốc gia là TCVN;
– Số hiệu của tiêu chuẩn quốc gia bao gồm hai phần: số đăng ký tiêu chuẩn và năm công bố tiêu chuẩn (năm công bố ghi đầy đủ 4 chữ số), được phân cách bằng dấu hai chấm (:).
VÍ DỤ: TCVN 6709 : 2000
Khi tiêu chuẩn có nhiều phần có thể công bố các phần thành các tiêu chuẩn riêng biệt. Khi đó, số hiệu của tiêu chuẩn bao gồm: số đăng ký tiêu chuẩn, số hiệu của phần và năm công bố. Giữa số đăng ký và số hiệu phần cách nhau một dấu gạch ngang, giữa số hiệu phần và năm công bố là dấu hai chấm.
VÍ DỤ: TCVN 5699-1 : 1998
Nếu trong từng phần lại gồm nhiều phần nhỏ, thì từng phần nhỏ cũng có thể công bố thành một tiêu chuẩn riêng biệt, nhưng số hiệu tiêu chuẩn vẫn lấy theo số hiệu của phần đó.
VÍ DỤ: TCVN 5699-2-24 : 1998
TCVN 5699-2-23 : 2000
Ký hiệu và số hiệu tiêu chuẩn quốc gia được in trên từng trang tiêu chuẩn ở góc ngoài phía mở của trang tiêu chuẩn.
Đối với tiêu chuẩn quốc gia hoàn toàn tương đương và tương đương với các thay đổi biên tập cho phép với tiêu chuẩn quốc tế hoặc tiêu chuẩn nước ngoài, ký hiệu tiêu chuẩn gồm ký hiệu tiêu chuẩn quốc gia và ký hiệu của tiêu chuẩn quốc tế để trong ngoặc đơn, cách nhau một khoảng trống một ký tự.
VÍ DỤ: TCVN 111 : 2006 (ISO 15 : 1998)
Trên trang bìa, dưới ký hiệu và số hiệu tiêu chuẩn quốc gia ghi ký hiệu và số hiệu tiêu chuẩn quốc tế hoặc tiêu chuẩn nước ngoài tương đương.
VÍ DỤ: TCVN 5699-2-23 : 2000
IEC 335-2-23 : 1996
Trường hợp đặc biệt, khi tiêu chuẩn quốc gia được xây dựng trên cơ sở chấp nhận hoàn toàn tiêu chuẩn quốc tế của Tổ chức tiêu chuẩn hóa Quốc tế ISO về hệ thống quản lý (ISO 9000, 14000, ISO 18000 và các tiêu chuẩn về hệ thống quản lý khác), ký hiệu tiêu chuẩn quốc gia bao gồm ký hiệu TCVN đứng trước, ký hiệu ISO đứng sau một ký tự, sau đó là số hiệu tiêu chuẩn ISO được chấp nhận và năm công bố tiêu chuẩn quốc gia được phân cách bằng dấu hai chấm (:)
VÍ DỤ: TCVN ISO 14001 : 2006
Ký hiệu tiêu chuẩn quốc gia thay thế bao gồm số hiệu của tiêu chuẩn quốc gia được thay thế, năm công bố tiêu chuẩn quốc gia thay thế được phân cách bằng dấu hai chấm (:) và được đặt sau ký hiệu TCVN.
VÍ DỤ: TCVN 123 : 2008 thay thế TCVN 123 : 2002
Trường hợp một tiêu chuẩn quốc gia thay thế nhiều tiêu chuẩn quốc gia hoặc một phần của một tiêu chuẩn quốc gia khác thì tiêu chuẩn quốc gia thay thế được mang số hiệu mới.
Ký hiệu bản sửa đổi của tiêu chuẩn quốc gia bao gồm chữ “SỬA ĐỔI” kèm theo số thứ tự lần sửa đổi và năm công bố được phân cách bằng dấu hai chấm đứng trước ký hiệu tiêu chuẩn quốc gia được sửa đổi.
VÍ DỤ: SỬA ĐỔI 1 : 2008 TCVN 123 : 2006
Ký hiệu và tên đầy đủ của tiêu chuẩn quốc gia phải được thể hiện tại quyết định công bố tiêu chuẩn quốc gia.
Ghi “Xuất bản lần… ” dưới ký hiệu và số hiệu tiêu chuẩn quốc gia và tiêu chuẩn quốc tế hoặc nước ngoài (nếu có), đối với trang bìa trước tiêu chuẩn (xem Hình F.1).
F.5 Trình bày các trang tiêu chuẩn quốc gia phải theo đúng các mẫu sau đây:
– Ví dụ về mẫu trình bày trang bìa trước của tiêu chuẩn quốc gia theo Hình F.1;
– Ví dụ về mẫu trình bày trang đầu phần nội dung của tiêu chuẩn quốc gia theo Hình F.2;
– Ví dụ về mẫu trình bày trang bìa trước bản sửa đổi tiêu chuẩn quốc gia theo Hình F.3;
– Ví dụ về mẫu trình bày trang đầu phần nội dung của bản sửa đổi tiêu chuẩn quốc gia theo Hình F.4;
– Ví dụ về mẫu trình bày trang lẻ tiêu chuẩn quốc gia theo Hình F.5;
– Ví dụ về mẫu trình bày trang chẵn tiêu chuẩn quốc gia theo Hình F.6;
– Ví dụ về mẫu trình bày trang bìa sau của tiêu chuẩn quốc gia theo Hình F.7;
– Ví dụ về mẫu trình bày trang bìa trước của tiêu chuẩn in song ngữ tiếng Việt và tiếng Anh theo Hình F.8;
– Ví dụ về mẫu trình bày trang đầu phần nội dung của tiêu chuẩn khi in song ngữ tiếng Việt và tiếng Anh theo Hình F.9.
– Ví dụ về cách bố trí các nội dung trong tiêu chuẩn theo Hình F.10.
F.6 Khi tiêu chuẩn quốc gia xuất bản song ngữ thì bản tiêu chuẩn quốc gia bằng tiếng nước ngoài được in tiếp sau bản tiếng Việt. Trên trang bìa tiêu chuẩn, cỡ chữ in tên gọi của tiêu chuẩn bằng tiếng nước ngoài tương đương với cỡ chữ in tên gọi của tiêu chuẩn bằng tiếng Việt. Đối với các tiêu chuẩn thuật ngữ và định nghĩa độc lập có các ngôn ngữ khác tương đương với thuật ngữ và định nghĩa tiếng Việt thì nên trình bày các thuật ngữ thành cột (xem TCVN 6450 (ISO/IEC GUIDE 2)).
F.7 Phần mở đầu của tiêu chuẩn theo thứ tự bao gồm: Mục lục, Lời nói đầu, Lời giới thiệu. Các mục này được in bắt đầu từ trang 3 của tiêu chuẩn. Khi kết thúc một mục thì in mục tiếp theo bắt đầu từ trang mới.
Trang đầu phần nội dung của tiêu chuẩn được xếp sau phần mở đầu và nằm ở trang lẻ (Hình F.2).
F.8 Kết thúc nội dung tiêu chuẩn (bao gồm cả phụ lục, nếu có) phải có dấu gạch ngang dài, mảnh, đặt giữa trang.
F.9 Tiêu chuẩn quốc gia có thể in thành tuyển tập.
Kích thước tính bằng milimet

|
(1) Biểu tượng tiêu chuẩn quốc gia (TCVN), chữ hoa, cỡ 24, đậm |
(6) Tên tiêu chuẩn, chữ hoa, cỡ 18, đậm |
|
(2) Dòng chữ “TIÊU CHUẨN QUỐC GIA“, chữ hoa, cỡ 18, đậm |
(7) Tên tiêu chuẩn bằng tiếng Anh, chữ thường, nghiêng, cỡ 12, đậm |
|
(3) Ký hiệu và số hiệu tiêu chuẩn quốc gia, chữ hoa, cỡ 18, đậm |
(8) Chữ Hà Nội và năm xuất bản, chữ hoa, cỡ 12, đậm |
|
(4) Ký hiệu và số hiệu tiêu chuẩn quốc tế tương ứng, chữ hoa, cỡ 18, đậm |
(9) Vạch màu vàng |
|
(5) Thông báo về lần xuất bản tiêu chuẩn, chữ thường, cỡ 11, đậm |
|
Hình F.1 – Ví dụ về mẫu trình bày trang bìa trước tiêu chuẩn quốc gia
Kích thước tính bằng milimét

|
(1) Dòng chữ “TIÊU CHUẨN QUỐC GIA“, chữ hoa, cỡ 14, đậm |
(4) Tên tiêu chuẩn bằng tiếng Anh, chữ thường, nghiêng, cỡ 12 |
|
(2) Ký hiệu, số hiệu TCVN, chữ hoa, cỡ 14, đậm |
(5) Phần ghi nội dung tiêu chuẩn, chữ thường, cỡ 11 |
|
(3) Tên tiêu chuẩn, chữ thường, cỡ 16, đậm |
(6) Vị trí ghi số trang tiêu chuẩn, chữ thường, cỡ 11 |
Hình F.2 – Ví dụ về mẫu trình bày trang đầu phần nội dung của tiêu chuẩn quốc gia
Kích thước tính bằng milimét

|
(1) Biểu tượng tiêu chuẩn quốc gia (TCVN), chữ hoa, cỡ 24, đậm |
(4) Tên tiêu chuẩn, chữ hoa, cỡ 18, đậm |
|
(2) Dòng chữ “TIÊU CHUẨN QUỐC GIA“, chữ hoa, cỡ 18, đậm |
(5) Tên tiêu chuẩn bằng tiếng Anh, chữ thường, nghiêng, cỡ 12, đậm |
|
(3) Thông báo về lần sửa đổi tiêu chuẩn quốc gia, ký hiệu và số hiệu tiêu chuẩn quốc gia, chữ hoa, cỡ 18, đậm |
(6) Chữ Hà Nội và năm xuất bản, chữ hoa, cỡ 12, đậm |
|
|
(7) Vạch màu vàng |
Hình F.3 – Ví dụ về mẫu trình bày trang bìa trước bản sửa đổi tiêu chuẩn quốc gia
Kích thước tính bằng milimét

|
(1) Dòng chữ “TIÊU CHUẨN QUỐC GIA“, chữ hoa, cỡ 14, đậm |
(4) Tên tiêu chuẩn, bằng tiếng Anh, chữ thường, nghiêng, cỡ 12 |
|
(2) Ký hiệu, số hiệu TCVN, chữ hoa, cỡ 14, đậm |
(5) Phần ghi nội dung tiêu chuẩn, chữ thường, cỡ 11 |
|
(3) Tên tiêu chuẩn, chữ thường, cỡ 16, đậm |
(6) Vị trí ghi số trang tiêu chuẩn, chữ thường, cỡ 11 |
Hình F.4 – Ví dụ về mẫu trình bày trang đầu phần nội dung của bản sửa đổi tiêu chuẩn quốc gia
Kích thước tính bằng milimét

(1) Ký hiệu và số hiệu tiêu chuẩn quốc gia, chữ hoa, cỡ 12, đậm
(2) Phần ghi nội dung tiêu chuẩn, chữ thường, cỡ 11
(3) Vị trí ghi số trang tiêu chuẩn, chữ thường, cỡ 11
Hình F.5 – Mẫu trình bày trang lẻ tiêu chuẩn quốc gia
Kích thước tính bằng milimét

(1) Ký hiệu và số hiệu tiêu chuẩn quốc gia, chữ hoa, cỡ 12, đậm
(2) Phần ghi nội dung tiêu chuẩn, chữ thường, cỡ 11
(3) Vị trí ghi số trang tiêu chuẩn, chữ thường, cỡ 11
Hình F.6 – Mẫu trình bày trang chẵn tiêu chuẩn quốc gia
Kích thước tính bằng milimét

(1) Vạch màu
(2) Mã số khung phân loại tiêu chuẩn quốc tế (ICS), chữ hoa, cỡ 11, đậm
(3) Quy định về trách nhiệm xuất bản phát hành và bản quyền tiêu chuẩn quốc gia
Hình F.7 – Mẫu trình bày trang bìa sau của tiêu chuẩn quốc gia
Kích thước tính bằng milimét

|
(1) Biểu tượng tiêu chuẩn quốc gia, chữ hoa, cỡ 24, đậm |
(5) Thông báo về lần xuất bản tiêu chuẩn bằng tiếng Việt và tiếng Anh, chữ thường, cỡ 11, đậm |
|
(2) Dòng chữ “TIÊU CHUẨN QUỐC GIA* NATIONAL STANDARD“, chữ hoa, cỡ 18 đậm |
(6) Tên tiêu chuẩn bằng tiếng Việt và tiếng Anh, chữ hoa, cỡ 18, đậm |
|
(3) Ký hiệu và số hiệu tiêu chuẩn quốc gia, chữ hoa, cỡ 18 đậm |
(7) Hà Nội và năm xuất bản tiêu chuẩn chữ hoa, cỡ 12, đậm |
|
(4) Ký hiệu, số hiệu tiêu chuẩn quốc tế tương ứng, chữ hoa, cỡ 18 đậm |
(8) Vạch màu vàng |
Hình F.8 – Ví dụ về mẫu trình bày trang bìa trước tiêu chuẩn quốc gia khi in song ngữ tiếng Việt và tiếng Anh
Kích thước tính bằng milimét

(1) Dòng chữ “TIÊU CHUẨN QUỐC GIA * NATIONAL STANDARD” chữ hoa, cỡ 14, đậm
(2) Ký hiệu, số hiệu tiêu chuẩn quốc gia, chữ hoa, cỡ 14, đậm
(3) Tên tiêu chuẩn tiếng Anh và tiếng Việt, chữ thường, cỡ 16, đậm
(4) Phần ghi nội dung tiêu chuẩn bằng tiếng Việt và tiếng Anh, chữ thường, cỡ 11
(5) Vị trí ghi số trang tiêu chuẩn
Hình F.9 – Ví dụ về mẫu trình bày trang đầu phần nội dung của tiêu chuẩn quốc gia khi in song ngữ tiếng Việt và tiếng Anh

|
(1) Chữ thường, cỡ 12, đậm |
(4) Chữ thường, cỡ 11 |
|
(2) Chữ thường, cỡ 11, đậm |
(5) Chữ thường, cỡ 9 |
|
(3) Chữ hoa, cỡ 9 |
(6) Chữ thường, cỡ 9 |
Hình F.10 – Ví dụ về cách bố trí và trình bày các nội dung của tiêu chuẩn quốc gia

|
(1) Chữ thường, cỡ 11 |
(8) Chữ thường, cỡ 9 |
|
(2) Chữ thường, cỡ 11 |
(9) Chữ thường, cỡ 9 |
|
(3) Chữ thường, cỡ 11, đậm |
(10) Chữ hoa, cỡ 10 |
|
(4) Chữ thường, cỡ 10 |
(11) Chữ thường, cỡ 10 |
|
(5) Chữ thường, cỡ 11, đậm |
(12) Chữ hoa, cỡ 9 |
|
(6) Chữ thường, cỡ 11 |
(13) Chữ thường, cỡ 9 |
|
(7) Chữ thường, cỡ 11 |
(14) Chữ thường, cỡ 11, đậm |
Hình F.10 – (tiếp theo)

|
(1) Chữ thường, cỡ 12, đậm |
(4) Chữ thường, cỡ 12, đậm |
|
(2) Chữ thường, cỡ 12 |
(5) Chữ thường, cỡ 11, đậm |
|
(3) Chữ thường, cỡ 12, đậm |
(6) Chữ thường, cỡ 11 |
Hình F.10 – (kết thúc)
Phụ lục G
(Tham khảo)
Nguyên tắc biên soạn tiêu chuẩn quốc gia
G.1 Yêu cầu chung
Các nguyên tắc biên soạn tiêu chuẩn nêu trong phụ lục này được áp dụng cho tiêu chuẩn sản phẩm, nhưng khi thích hợp, cũng có thể áp dụng cho các loại tiêu chuẩn khác.
G.2 Tiếp cận theo mục tiêu
G.2.1 Bất kỳ sản phẩm nào cũng có rất nhiều chỉ tiêu nhưng chỉ một số trong các thuộc tính đó là đối tượng của tiêu chuẩn hóa. Việc lựa chọn phụ thuộc vào mục tiêu của tiêu chuẩn cần biên soạn, mục tiêu quan trọng hơn cả là phải đảm bảo sự phù hợp với mục đích của sản phẩm được đề cập.
Bởi vậy, một tiêu chuẩn hoặc những tiêu chuẩn liên quan có thể đề cập trực tiếp đến các vấn đề về thông hiểu lẫn nhau, sức khỏe, an toàn, bảo vệ môi trường, những vấn đề chung, tính đổi lẫn, khả năng tương thích hoặc các ảnh hưởng lẫn nhau và sự kiểm soát tính đa dạng.
Việc phân tích về mặt chức năng của sản phẩm có thể giúp xác định các khía cạnh cần nêu trong tiêu chuẩn.
Trong hầu hết các tiêu chuẩn, mục tiêu của yêu cầu cụ thể không phải lúc nào cũng được nêu rõ, [mặc dù mục đích của tiêu chuẩn và một vài yêu cầu có thể đã được giải thích trong phần lời giới thiệu (xem 6.1.4)]. Tuy nhiên, cần phải xác định rõ các mục tiêu này ở giai đoạn biên soạn dự thảo làm việc để tạo thuận lợi cho việc đưa ra quyết định liên quan đến yêu cầu cụ thể.
Để người sử dụng tiêu chuẩn, bao gồm không chỉ các nhà sản xuất và người tiêu dùng mà còn cả các tổ chức chứng nhận, phòng thí nghiệm và cơ quan có thẩm quyền, có thể áp dụng một cách thuận tiện, các yêu cầu của sản phẩm mà các bên khác nhau quan tâm phải được phân biệt rõ, qua các điều riêng của một tiêu chuẩn hoặc tốt nhất là thành các tiêu chuẩn riêng biệt. Ví dụ, phải phân biệt rõ các khía cạnh giữa:
· Yêu cầu về sức khỏe và an toàn;
· Yêu cầu về tính năng;
· Yêu cầu về dịch vụ và bảo dưỡng;
· Các quy tắc lắp đặt.
Các sản phẩm có những mục đích sử dụng khác nhau hoặc sử dụng trong điều kiện khác nhau (ví dụ điều kiện khí hậu khác nhau) hoặc được các nhóm người sử dụng khác nhau, có thể yêu cầu một vài đặc tính có giá trị khác nhau và mỗi giá trị này phải tương ứng với một số kiểu loại hoặc mức tương ứng cho từng mục đích hoặc điều kiện cụ thể. Các giá trị này có thể đưa vào nội dung của một tiêu chuẩn hoặc nhiều tiêu chuẩn khác nhau nhưng vẫn phải đảm bảo làm rõ mối liên hệ giữa mục đích và các giá trị này.
Việc phân loại hoặc mức tương ứng khác nhau giữa các vùng hoặc quốc gia khác nhau cũng có thể được đưa vào trong tiêu chuẩn nếu có vai trò quan trọng trong hoạt động thương mại của các nước. Các yêu cầu liên quan đến sự phù hợp với mục đích của sản phẩm đôi khi được diễn đạt ở dạng các điều kiện để áp dụng cho sản phẩm theo ký hiệu quy ước hoặc nhãn sản phẩm (ví dụ “khả năng chống va đập” trong trường hợp với đồng hồ đeo tay)
G.2.2 Việc thúc đẩy sự thông hiểu lẫn nhau luôn yêu cầu phải có định nghĩa các thuật ngữ sử dụng trong yêu cầu kỹ thuật, ký hiệu, dấu hiệu và thiết lập các phương pháp lấy mẫu và các phương pháp thử, liên quan đến từng yêu cầu kỹ thuật được quy định trong tiêu chuẩn.
G.2.3 Nếu các khía cạnh về sức khỏe, an toàn, bảo vệ môi trường hay việc sử dụng tiết kiệm các nguồn tài nguyên liên quan đến sản phẩm, thì các yêu cầu thích hợp cũng phải được quy định cho sản phẩm đó. Ngoài ra, ở một vài quốc gia, có thể được quy định thành các yêu cầu bổ sung mang tính bắt buộc, mà nếu không được hài hòa, sẽ tạo thành các rào cản kỹ thuật trong thương mại.
Những yêu cầu này có thể cần có các đặc điểm với các giá trị giới hạn hoặc các kích cỡ được xác định rõ và trong một vài trường hợp, thậm chí các quy định về kết cấu (ví dụ, để đạt được khả năng chống đổi lẫn nhau vì lý do an toàn). Các cấp độ mà ở đó các giới hạn này là cố định phải sao cho giảm thiểu tối đa các rủi ro.
Các tiêu chuẩn, khi thích hợp, có thể quy định các yêu cầu kỹ thuật về bao gói và các điều kiện về lưu trữ và vận chuyển sản phẩm, nhằm ngăn ngừa các mối nguy hiểm, sự nhiễm bẩn hoặc ô nhiễm do đóng gói không đúng, hoặc để bảo vệ sản phẩm.
Các yêu cầu liên quan đến sức khỏe và an toàn (xem ISO/IEC Guide 51 và IEC Guide 104) và các yêu cầu về môi trường (xem ISO Guide 64 và IEC Guide 106), có thể tạo thành một phần của các quy chuẩn, phải được ưu tiên khi xây dựng tiêu chuẩn. Để thuận tiện cho việc viện dẫn tiêu chuẩn trong các quy chuẩn quốc gia (xem ISO/IEC Guide 15), các yêu cầu liên quan đến an toàn, sức khỏe và môi trường được ban hành thành tiêu chuẩn cụ thể hoặc là một phần riêng của tiêu chuẩn. Tuy nhiên, khi sự phân chia này không thể thực hiện được thì các yêu cầu này sẽ được nhóm với nhau thành một điều của tiêu chuẩn.
Các yêu cầu về môi trường thông thường được quy định trong các quy chuẩn quốc gia hơn là trong tiêu chuẩn, trừ một số lĩnh vực kỹ thuật điện cụ thể.
Tuy nhiên, các phương pháp thử tương ứng, khi thích hợp, phải được tiêu chuẩn hóa. ISO 14040, ISO 14041, ISO 14042 và ISO 14043 cung cấp các quy trình đối với việc đánh giá các khía cạnh môi trường của một sản phẩm hay một quá trình.
G.2.4 Các yêu cầu về vấn đề chung, tính lắp lẫn, tính tương thích và tính ảnh hưởng lẫn nhau, là đối tượng tiêu chuẩn hóa vì chúng có thể tạo thành các yếu tố liên quan tới khả năng sử dụng sản phẩm.
Xây dựng tiêu chuẩn cho một sản phẩm cụ thể có thể được giới hạn ở các yêu cầu này, và bỏ qua các tiêu chí khác. Nếu mục đích của việc tiêu chuẩn hóa là để đảm bảo tính đổi lẫn thì phải xét đến các khía cạnh về kích thước lẫn chức năng của sản phẩm.
G.2.5 Kiểm soát tính đa dạng là mục đích quan trọng của việc tiêu chuẩn hóa liên quan đến sử dụng rộng rãi các vật liệu, các chất và các phần tử như các bộ phận xiết/giữ, các bộ phận khác của máy, các linh kiện điện tử và cáp điện (vì các lý do như thương mại toàn cầu, kinh tế hoặc an toàn, nếu tính sẵn có của các phần tử có khả năng đổi lẫn là thiết yếu và việc tiêu chuẩn hóa tính đa dạng ở cấp độ quốc tế được quan tâm).
Tính đa dạng có thể liên quan đến kích cỡ cũng như các đặc điểm khác. Tiêu chuẩn liên quan phải chứa đựng các giá trị được lựa chọn và quy định các dung sai cho phép của chúng.
G.3 Tiếp cận theo tính năng
Nếu phương pháp tiếp cận theo tính năng (4.2) được chấp nhận, cần thận trọng để đảm bảo rằng các yêu cầu về tính năng không bỏ qua một cách không chủ ý các đặc trưng quan trọng.
Nếu không thể xác định các đặc điểm về tính năng cần thiết thì có thể quy định vật liệu nhưng ưu tiên sử dụng nội dung sau “… hoặc vật liệu khác được chứng minh là thích hợp tương đương”
Các yêu cầu liên quan đến quá trình sản xuất thường phải được bỏ qua nếu có quy định một số thử nghiệm trên sản phẩm hoàn chỉnh. Tuy nhiên, có một số lĩnh vực cần tham khảo quá trình sản xuất (ví dụ: công nghệ cán nóng hoặc đùn) hoặc thậm chí việc kiểm tra quá trình sản xuất là cần thiết (ví dụ: bình chịu áp lực).
Tuy nhiên, việc lựa chọn giữa quy định theo cách mô tả hoặc theo tính năng cần xem xét nghiêm túc vì quy định theo tính năng có thể dẫn đến quy trình thử nghiệm phức tạp trong thời gian dài và chi phí cao.
G.4 Nguyên tắc kiểm tra
Dù mục đích của một tiêu chuẩn sản phẩm là gì thì thì cũng chỉ quy định các yêu cầu có thể kiểm tra.
Các yêu cầu trong tiêu chuẩn phải được trình bày theo các giá trị đã xác định rõ ràng. Các cụm từ như là “đủ mạnh” hoặc “cường độ thích hợp” không được phép sử dụng.
Tầm quan trọng khác của nguyên tắc kiểm tra là không được quy định tính ổn định, độ tin cậy hoặc vòng đời của sản phẩm nếu không có phương pháp thử nghiệm để kiểm tra sự phù hợp với yêu cầu này trong khoảng thời gian ngắn hợp lý. Mặc dù sự đảm bảo của nhà sản xuất là hữu ích nhưng không thay thế được cho các yêu cầu này. Các điều kiện đảm bảo được xem là nằm ngoài các khía cạnh cần đưa ra, là khái niệm thương mại hoặc hợp đồng, chứ không phải về kỹ thuật.
G.5 Lựa chọn các giá trị
G.5.1 Giá trị giới hạn
Đối với một số mục đích, cần quy định các giá trị giới hạn (lớn nhất và/hoặc nhỏ nhất). Thông thường một giá trị giới hạn được xác định cho một đặc tính. Trong trường hợp sử dụng nhiều loại hoặc nhiều cấp độ thì cần có nhiều giá trị giới hạn.
Các giá trị giới hạn mang tính địa phương không được phép quy định trong tiêu chuẩn.
G.5.2 Giá trị được lựa chọn
Đối với một số mục đích, có thể lựa chọn các giá trị hoặc tập hợp các giá trị, đặc biệt đối với việc kiểm soát tính đa dạng và một số mục đích chung. Chúng có thể được lựa chọn theo tập hợp các số ưu tiên theo ISO 3 (xem thêm TCVN 7299 : 2003 (ISO 17 : 1978) và ISO 497) hoặc theo một số hệ thống modul hoặc các yếu tố xác định khác khi thích hợp. Đối với lĩnh vực kỹ thuật điện, hệ thống khuyến cáo về kích thước được quy định trong IEC Guide 103.
Các tiêu chuẩn được thiết lập để xác định các giá trị lựa chọn này cho các thiết bị hoặc cấu kiện có thể được viện dẫn trong các điều của tiêu chuẩn khác, trong trường hợp này, phải được coi là các tiêu chuẩn cơ sở. Lấy ví dụ: đối với sản phẩm kỹ thuật điện, IEC 60063 quy định tập hợp các giá trị ưu tiên đối với điện trở và tụ điện; đối với thử nghiệm hóa học, các tiêu chuẩn về dụng cụ thí nghiệm thủy tinh do Ban kỹ thuật ISO/TC 48 xây dựng.
Các giá trị giới hạn mang tính địa phương không được phép quy định trong tiêu chuẩn. Nhằm đạt được việc tiêu chuẩn một tập hợp các giá trị thì phải kiểm tra xem từng tập hợp hiện có có thể được chấp nhận áp dụng trên toàn thế giới hay không.
Nếu một tập hợp các số ưu tiên được sử dụng thì cần phải chú ý tới các khó khăn có thể phát sinh nếu đưa ra các số thập phân (như 3,15). Đôi khi chúng có thể gây phiền phức hoặc đòi hỏi độ chính xác cao không cần thiết, trong trường hợp đó phải làm tròn số theo quy định của ISO 497. Nên tránh việc đưa các giá trị khác nhau để sử dụng ở các quốc gia khác nhau (do đó giá trị chính và giá trị làm tròn số cùng được quy định trong một tiêu chuẩn).
G.5.3 Giá trị được nhà sản xuất công bố
Có thể có một số chỉ tiêu của sản phẩm không cần thiết phải quy định (ngay cả khi chúng có thể ảnh hưởng đến tính năng sản phẩm), nếu có thể cho phép đa dạng hóa sản phẩm.
Tiêu chuẩn có thể liệt kê tất cả các chỉ tiêu để nhà sản xuất lựa chọn nhưng các giá trị của chỉ tiêu phải do nhà sản xuất công bố. Công bố này có thể dưới nhiều hình thức khác nhau (tấm nhãn, nhãn hàng hóa, tài liệu kèm theo, v.v…)
Đối với hầu hết các loại sản phẩm phức tạp, danh mục các dữ liệu tính năng (thông tin về sản phẩm) do nhà sản xuất cung cấp tốt hơn cả là nên bao gồm các yêu cầu tính năng có các phương pháp thử tương ứng.
Trong trường hợp các yêu cầu về sức khỏe và an toàn, nhà sản xuất không được phép tự ý công bố mức chỉ tiêu chất lượng.
G.6 Cân nhắc đối với việc đa dạng kích cỡ sản phẩm
Nếu việc tiêu chuẩn hóa về một kích cỡ là mục tiêu cơ bản đối với sản phẩm cho trước, nhưng lại có nhiều kích cỡ được chấp nhận rộng rãi trong sử dụng toàn cầu, thì có thể đưa thêm kích cỡ khác thay thế trong tiêu chuẩn. Tuy nhiên, trong những trường hợp như vậy, phải thực hiện mọi nỗ lực để giảm thiểu số lượng kích cỡ thay thế này, có tính đến các yếu tố sau:
a) Quy mô thương mại toàn cầu của loại sản phẩm liên quan phải được sử dụng làm tiêu chí của “sử dụng toàn cầu” chứ không phải số lượng các quốc gia liên quan hoặc quy mô sản phẩm của các quốc gia này;
b) Chỉ cân nhắc khi sản phẩm sử dụng trên toàn cầu đoán trước được trong tương lai (ví dụ 5 năm hoặc nhiều hơn);
c) Phải ưu tiên các thực tiễn dựa trên các nguyên tắc khoa học kỹ thuật, công nghệ hoặc kinh tế như là tiết kiệm vật liệu và bảo toàn năng lượng;
d) Bất cứ khi nào các giải pháp thay thế được quốc tế chấp nhận, các giải pháp này phải được đưa vào chính tiêu chuẩn đó và phải đưa ra những ưu tiên đối với những giải pháp thay thế khác; phải giải thích lý do ưu tiên trong lời giới thiệu của tiêu chuẩn;
e) Khi có thỏa thuận, có thể đưa ra giai đoạn chuyển tiếp trong đó cho phép sử dụng giá trị không ưu tiên.
G.7 Tránh sự lặp lại
G.7.1 Yêu cầu bất kỳ liên quan đến một sản phẩm chỉ được quy định trong một tiêu chuẩn, theo tiêu đề, có chứa yêu cầu đó.
G.7.2 Trong một số lĩnh vực có thể cần thiết lập một tiêu chuẩn quy định các yêu cầu chung áp dụng cho một nhóm sản phẩm.
G.7.3 Nếu cần nên đề cập đến yêu cầu đã được nêu ở tiêu chuẩn khác thì ưu tiên viện dẫn yêu cầu này mà không lặp lại. Xem 6.6.5.1.
Để thuận tiện, nếu sự lập lại các yêu cầu trong một tiêu chuẩn khác là hữu ích thì có thể lặp lại nhưng phải làm rõ rằng các yêu cầu lặp lại này chỉ để tham khảo và viện dẫn tài liệu tham khảo đề cập đến yêu cầu này.
THƯ MỤC TÀI LIỆU THAM KHẢO
[1] TCVN 7299 : 2003 (ISO 17 : 1978), Hướng dẫn sử dụng số ưu tiên và dãy số ưu tiên.
[2] TCVN ISO 14040, Quản lý môi trường – Đánh giá chu trình sống của sản phẩm – Nguyên tắc và khuôn khổ.
[3] TCVN ISO 14041, Quản lý môi trường – Đánh giá chu trình sống của sản phẩm – Xác định mục tiêu, phạm vi và phân tích kiểm kê.
[4] ISO 3, Preferred numbers – Series of preferred numbers.
[5] ISO 497, Guide to the choice of series of preferred numbers and of series containing more rounded values of preferred numbers.
[6] ISO 14042 : 2000[1]), Environmental management – Life cycle assessment – Life cycle impact assessment.
[7] ISO 14043 : 2000[1]) , Environmental management – Life cycle assessment – Life cycle interpretation.
[8] ISO Guide 64, Guide for addressing environmental issues in product standards.
[9] IEC 60063, Preferred number series for resistors and capacitors.
[10] IEC Guide 103, Guide on dimensional co-ordination.
[11] IEC Guide 104, The preparation of safety publications and the use of basic safety publications and group safety publications.
[12] IEC Guide 106, Guide for specifying environmental conditions for equipment performance rating.
MỤC LỤC
1 Phạm vi áp dụng
2 Tài liệu viện dẫn
3 Thuật ngữ và định nghĩa
4 Nguyên tắc chung
5 Cấu trúc
5.1 Chia nhỏ đối tượng
5.2 Mô tả và đánh số các phần điều
6 Soạn thảo các phần nội dung tiêu chuẩn
6.1 Phần thông tin mở đầu
6.2 Phần khái quát
6.3 Phần kỹ thuật
6.4 Phần thông tin bổ sung
6.5 Các nội dung thông tin khác
6.6 Quy tắc chung thể hiện phần lời, hình vẽ, bảng, viện dẫn và các nội dung khác
Phụ lục A (Tham khảo): Ví dụ về các đánh số điều
Phụ lục B (Quy định): Soạn thảo và trình bày các thuật ngữ và định nghĩa
Phụ lục C (Quy định): Soạn thảo tên tiêu chuẩn
Phụ lục D (Quy định): Soạn thảo nội dung về quy cách sản phẩm
Phụ lục E (Tham khảo): Cách trình bày các đại lượng và đơn vị trong tiêu chuẩn
Phụ lục F (Quy định): Mẫu trình bày tiêu chuẩn quốc gia
Phụ lục G (Tham khảo): Nguyên tắc biên soạn tiêu chuẩn quốc gia
[1]) Hiện nay, ISO đã hủy tiêu chuẩn này.


