Tiêu chuẩn Việt Nam TCVN4318:1986

  • Loại văn bản: Tiêu chuẩn Việt Nam
  • Số hiệu: TCVN4318:1986
  • Cơ quan ban hành: ***
  • Người ký: ***
  • Ngày ban hành: ...
  • Ngày hiệu lực: ...
  • Lĩnh vực: Xây dựng
  • Tình trạng: Không xác định
  • Ngày công báo: ...

Tiêu chuẩn Việt Nam TCVN 4318:1986 về Hệ thống tài liệu thiết kế xây dựng – Sưởi, thông gió – Bản vẽ thi công đã được thay thế bởi Tiêu chuẩn quốc gia TCVN 4318:2012 về Hệ thống tài liệu thiết kế xây dựng – Sưởi, thông gió – Bản vẽ thi công .

Nội dung toàn văn Tiêu chuẩn Việt Nam TCVN 4318:1986 về Hệ thống tài liệu thiết kế xây dựng – Sưởi, thông gió – Bản vẽ thi công


TIÊU CHUẨN VIỆT NAM

TCVN 4318 : 1986

HỆ THỐNG TÀI LIỆU THIẾT KẾ XÂY DỰNG – SƯỞI, THÔNG GIÓ – BẢN VẼ THI CÔNG
System of documents for building degign- Heating and ventilation – Construction drawings

1. Phạm vi áp dụng

1.1 Tiêu chuẩn này quy định nội dung và nguyên tắc trình bày bn vẽ thi công lắp đặt thiết bị thông gió và cấp nhiệt cho nhà và công trình.

1.2 Trong quá trình thiết kế bản vẽ thi công ngoài những điều qui định trong tiêu chuẩn này còn phải tuân theo những yêu cầu của phần chỉ dẫn chung cho bản vẽ xây dựng.

2. Thành phần chính hồ sơ bản vẽ thi công và qui định chung về cách trình bày

2.1 Thành phần chính của hồ sơ bản vẽ thi công bao gồm những bản vẽ sau đây: Số liệu chung (tờ tiêu đề) ;

Mặt bằng, mặt cắt hệ thống thiết bị thông gió và sưởi.

2.2 Cho phép đưa vào thành phần chính của hồ sơ bản vẽ thi công những bản vẽ sau:

Trạm nhiệt điện đơn giản (trạm điều khiển hệ thống sưởi cấp nhiệt cho thiết bị thông gió) với đường kính ống dẫn chất tải nhiệt nhỏ hơn 150 mm;

Hệ thống máy xử lí nước cho các hệ thống cấp nước nóng; Hệ thống cấp khí sản xuất.

2.3 Bản vẽ hình dạng chung của những cấu kiện chưa điển hình, những thiết bị chưa tiêu chuẩn hóa cũng như bản danh mục đặt hàng các thiết bị của hệ thống thông gió cấp nhiệt được quy định cấu tạo dưới dạng hồ sơ đặt hàng phù hợp với phần chỉ dẫn chung cho bản vẽ xây dựng.

2.4 Tỷ lệ thể hiện trên các bản vẽ phải phù hợp với bảng 1

Bảng 1

Tên gọi hình thể hiện

Tỷ lệ

1

2

Sơ đồ mặt bằng bố trí thiết bị thông gió và sưởi

Mặt bằng, mặt cắt hệ thống thông gió và sưởi

Những bộ phận mặt bằng và mặt cắt của hệ thống thông gió sưởi

Mặt bằng, mặt cắt thiết bị thông gió và sưởi

Các cụm

Các chi tiết

Hình dạng chung của cấu kiện chưa điển hình

1:400 ; 1:800

1:100 ; 1:200

1:50 ; 1:100

1:50 ; 1:100

1:20 ; 1:50

1:2 ; 1:5 ; 1:10

1:20 ; 1:50

Chú thích: Tùy theo mức độ phức tạp của hình cần thể hiện để chọn tỉ lệ nhỏ nhất cho phép nhưng phải đảm bảo độ rõ nét khi sao chụp

2.5 Trên bản vẽ đường nét đậm dùng để thể hiện những chi tiết thuộc hệ thống thông gió và sưởi (đường ống, ống thoát không khí…). Đường nét mảnh dùng để thể hiện những kết cấu xây dựng và thiết bị công nghệ.

2.6 Hệ thống thông gió, sưởi và những thiết bị của hệ thống kí hiệu bằng các chữ cái quy định trong bảng 2 kết hợp với việc đánh số thứ tự cho các hệ thống (thiết bị) theo kí hiệu.

(Thí dụ : TCK – 1 ; TCK – 2)

Bảng 2

Tên gọi các hệ thống và thiết bị

Kí hiệu

Việt Nam

Liên Xô

Hệ thống sưởi thông gió

Hệ thống thiết bị thông gió và sưởi

Hệ thống thổi bằng cơ khí

Hệ thống hút bằng cơ khí

Thiết bị cấp nhiệt

Màn gió

Hệ thống hút tự nhiên

Hệ thống thổi tự nhiên

Hệ thống cấp thoát nước

STG

MST

TCK

HCK

MN

MG

HT

TT

CTN

OB

AOB

B

A

Y

BE

E

BK

2.7 Các chi tiết của hệ thống sưởi kí hiệu bằng các chữ cái quy định trong bảng 3 kết hợp với việc đánh số thứ tự cho từng chi tiết theo kí hiệu (thí dụ : ođ – 1, ođ – 2…)

Bảng 3

Tên gọi các chi tiết

Kí hiệu

Việt Nam

Liên Xô

ống đứng hệ thống thông gió sưởi

ống đứng chính hệ thống sưởi

ống điều giãn hệ thống sưởi hay cấp nhiệt cho máy điều hòa không khí

Lỗ kiểm tra thông số không khí

Lỗ cọ tẩy ống dẫn không khí

ođc

ođG

 

LKT

LCT

G

ct

K

 

Л∏

ЛB

 

3. Số liệu chung (tờ tiêu đề)

3.1Thành phần của tờ tiêu đề ngoài quy định chung cho bản vẽ trong xây dựng cần phải bao gồm những mục sau :

Sơ đồ mặt bằng bố trí thông gió sưởi ;

Những đặc tính của hệ thống thông gió sưởi (xem mẫu 1);

Những số liệu cơ bản theo hình vẽ về hệ thống thông gió và sưởi (xem mẫu 2);

3.2 Trên sơ đồ mặt bằng bố trí thiết bị thông gió, sưởi cần phải thể hiện: Phạm vi nhà (hay công trình);

Trục định vị của nhà (hay công trình) và khoảng cách giữa các trục; Thiết bị thông gió và sưởi;

Khoảng cách từ đường ống dẫn chất tải nhiệt đến các trục định vị của nhà (hay công trình).

3.3 Trên sơ đồ mặt bằng nhà (công trình), thiết bị thông gió, sưởi được thể hiện bằng các điểm tròn đường kính từ 2 đến 5 mm cùng với nhãn hiệu máy và mã số bản vẽ mà trong đó có thể hiện chi tiết và cơ cấu thiết bị.

3.4 Phần chỉ dẫn chung viết trên tờ tiêu đề phải bao gồm những mục sau :

Những số liệu và thông số của chất tải nhiệt (nước, hơi, điện…);

Những thông số tính toán của không khí trong và ngoài nhà;

Những yêu cầu đặc biệt cần cho thiết bị thông gió, sưởi (an toàn về nổ, chống ăn mòn của axít…) ;

Những yêu cầu chung trong quá trình sản xuất, quá trình sơn bọc ống dẫn không khí và ống dẫn nước.

Hướng dẫn kĩ thuật cho lớp chống gỉ của cấu kiện và hệ thống thông gió và sưởi.

3.5 Bảng liệt kê hệ thống thông gió và sưởi được quy định thống nhất theo mẫu trong phần chỉ dẫn chung cho bản vẽ xây dựng.

Đối với những công trình thiết kế, nếu không có bản vẽ chi tiết về phần dụng cụ kiểm tra đo lường và tự động hóa thì trong bảng liệt kê phải liệt kê đầy đủ các dụng cụ và kiểm tra đo lường.

Trong cột “ghi chú” của bảng liệt kê hệ thống thông gió sưởi phải viết khối lượng của một thành phẩm đối với những thiết bị chủ chốt.

ở phần cuối cột “tên gọi” của bảng liệt kê hệ thống thông gió, sưởi phải viết hàng chữ “Khối lượng của một thành phẩm”. Trước phần tên gọi của mỗi thành phẩm và vật liệu cần phải đánh số thứ tự trong cột “Kí hiệu” phải ghi đầy đủ các kí hiệu hồ sơ của những chi tiết hệ thống (cả những tài liệu về sản phẩm tiêu chuẩn hóa và điển hình hóa) và tên gọi các nhà máy sản suất thành phẩm hay vật liệu đó.

3.6 Bảng liệt kê của hệ thống thông gió và sưởi phải bao gồm các phần : Khu sản xuất của nhà máy hay công trình;

Hành chính quản trị của nhà máy hay công trình. Những thành phẩm hay vật liệu của từng phần sẽ thống kê lại và tách ra từng nhóm riêng:

– Thông gió;

– Sưởi;

– Cấp nhiệt;

3.7 Đơn vị đo thành phẩm và vật liệu trong bảng liệt kê quy định như sau:

Thành phẩm (thiết bị thông gió, sưởi, cấu kiện và chi tiết của hệ thống)

Chiếc, cái, bộ

Đường ống và ống thông gió của từng loại

mét (m)

Thiết bị sưởi kiểu ghép cánh

mét tương đương/cánh(m.TĐ/C)

ống điều tiết có cạnh

mét tương đương/chiếc(m.TĐ/C)

Bộ điều tiết bằng những ống dẫn nhẵn với chỉ dẫn về số lượng ống trong 1 bộ và độ dài của ống

 mét tương đương/chiếc (m.TĐ/C)

Thiết bị sưởi đối lưu

mét tương đương/chiếc (m.TĐ/C)

Chất cách bọc

mét khối (m3)

Những thứ khác

kilôgam (kg)

 

4. Mặt bằng và mặt cắt hệ thống thông gió và sưởi

4.1 Mặt bằng hệ thống thông gió và sưởi của mỗi tầng được thể hiện dưới dạng một mặt cắt khi cắt hệ thống bằng một mặt phẳng nằm ngang đi qua phía dưới trần của tầng đó.

Trong trường hợp ống dẫn không khí và các chi tiết khác nhau của hệ thống thông gió, sưởi trong một tầng bố trí quá phức tạp, hoặc mật độ hình thể hiện quá lớn, thì mặt bằng sẽ thể hiện dưới dạng nhiều mặt cắt hệ thống bằng những mặt phẳng nằm ngang đi qua các chi tiết cần thể hiện ở từng cao độ khác nhau.

Trong trường hợp cần thiết hình chiếu của các thiết bị thuộc hệ thống thông gió, sưởi nằm trên mái nhà (như chụp thải, quạt hút gió trên mái…) sẽ được thể hiện trên mặt bằng hệ thống thông gió, sưởi của tầng trên cùng.

4.2 Mặt bằng và mặt cắt của hệ thống sưởi được quy định thể hiện chung với mặt bằng và mặt cắt của hệ thống thông gió.

4.3 Khi viết tên gọi mặt bằng cần ghi cao độ mặt phẳng sàn của tầng, thí dụ “Mặt bằng cao độ 0.00 m”. Khi viết tên các mặt cắt cần ghi số thứ tự, thí dụ “ mặt cắt 2 -2”.

4.4 Trên mặt bằng và mặt cắt hệ thống thông gió và sưởi, ngoài các chi tiết hệ thống, cần phải thể hiện cả các kết cấu xây dựng thiết bị công nghệ có máy hút cục bộ và những thiết bị khác có ảnh hưởng đến quy trình lắp đặt ống dẫn khí.

Những đường ống bố trí chồng lên nhau được quy ước thể hiện bằng những đường thẳng song song trên mặt bằng.

4.5 Trên bản vẽ mặt bằng, mặt cắt và những bản vẽ các cụm máy thì các chi tiết của hệ thống thông gió (như ống thông hơi, lưới lọc, máy hút cục bộ, quạt gió, động cơ…) được thể hiện dưới dạng sơ đồ đơn giản.

Các chi tiết của hệ thống sưởi và cấp nhiệt cho thiết bị thông gió (như đường ống, máy tăng nhiệt, các thiết bị và dụng cụ sưởi) và những ống thông hơi thể hiện dưới dạng sơ đồ quy ước. Những đường ống có đường kính lớn hơn 100 mm, được thể hiện bằng hai đường song song.

4.6 Trên mặt bằng, mặt cắt và những bản vẽ các cụm máy, cần thể hiện đầy đủ các số liệu sau :

Trục định vị của nhà (công trình) và khoảng cách giữa các trục;

Cao độ sàn của từng tầng và nền móng chính;

Trục định vị của các thiết bị thông gió, sưởi;

Đường kính (tiết diện) và các trục định vị của ống dẫn không khí;

Khoảng cách từ những thiết bị công nghệ đến trục định vị nhà (công trình);

Số lượng vòng quấn của các thiết bị sưởi kiểu ghép cánh, số lượng và độ dài ống điều tiết ống có cạnh, số lượng ống của bộ điều tiết, độ dài bộ điều tiết và tương tự đối với những thiết bị sưởi khác;

Đường kính và độ dày ống dẫn (có đường kính lớn hơn 50mm) của hệ thống sưởi và cấp nhiệt ;

Kí hiệu ống đứng hệ thống sưởi; Trục định vị ống điều giãn;

Trên mặt cắt ngoài các kích thước cơ bản còn phải thể hiện độ cao của các loại đường ống và ống dẫn không khí theo quy tắc sau :

Tính đến trục giữa đối với các loại ống dẫn không khí tròn ;

Tính đến đáy đối với các loại ống dẫn không khí có cạnh, các kết cấu của bệ đo thiết bị thông gió và sưởi;

Tính đến đỉnh đối với các loại ống hút;

Trên mặt bằng hệ thống thông gió và sưởi phải có bảng thống kê máy hút cục bộ của các thiết bị công nghệ;

Bảng thống kê;

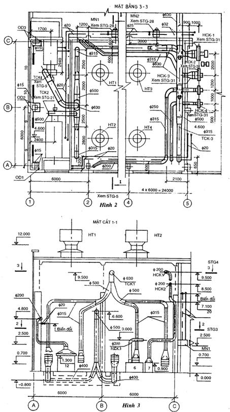
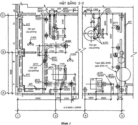
Cách trình bày mặt bằng hệ thống sưởi và thông gió xem hình vẽ 1 và 2, mặt cắt xem hình vẽ 3;

5. Sơ đồ hệ thống thông gió

5.1 Sơ đồ hệ thống thông gió phải thể hiện được dạng hình chiếu trục đo.

5.2 Trên sơ đồ hệ thống thông gió cần thể hiện :

Cao độ tính đến trục giữa đối với các ống dẫn không khí tròn và tính đến đáy đối với các ống dẫn không khí có cạnh;

Trang bị của thiết bị thông gió;

Các cụm chi tiết công nghệ có trang bị máy hút cục bộ (Trong trường hợp phức tạp);

Lỗ đo thông số của không khí và lỗ cọ tẩy ống dẫn không khí ;

Máy hút bụi cục bộ;

Cơ cấu điều chỉnh, thiết bị phân phối không khí, thiết bị kẹp không điển hình và các chi tiết khác.

5.3 Những chỗ ngắt quãng của ống dẫn không khí trên sơ đồ kí hiệu bằng chữ thường.

5.4 Trên sơ đồ hệ thống thông gió các chi tiết của hệ thống thể hiện bằng kí hiệu biểu đồ quy ước.

Cách trình bày sơ đồ hệ thống thông gió xem hình vẽ 4 và 5.

5.5 Khi viết tên gọi sơ đồ hệ thống thông gió cần phải ghi đầy đủ các kí hiệu và số thứ tự hệ thống.

Thí dụ : Sơ đồ hệ thống TCK – 5; HCK – 8

ở phần dưới sơ đồ có thể viết tắt : Thí dụ : TCK – 5 ; HCK – 8

6. Sơ đồ hệ thống sưởi

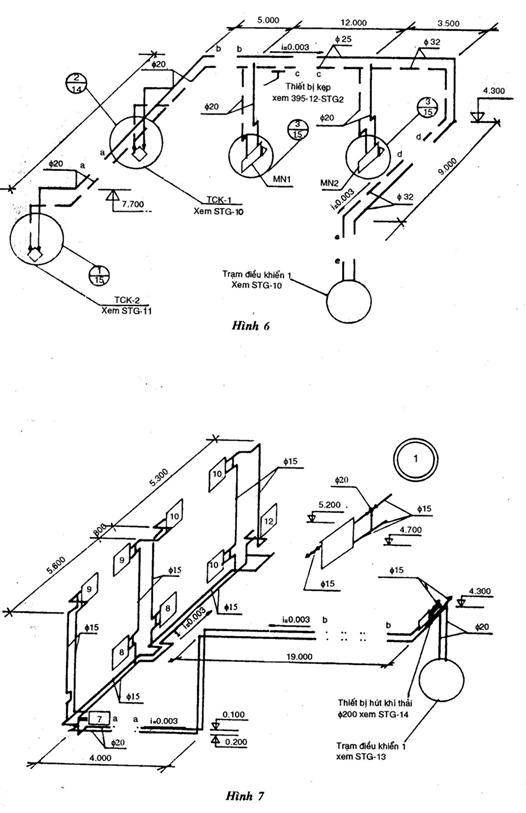
6.1 Sơ đồ hệ thống sưởi và cấp nhiệt phải thể hiện dưới dạng hình chiếu không gian.

6.2 Trên sơ đồ hệ thống sưởi cần phải thể hiện:

Đường ống và đường kính (tiết diện) của đường ống;

Cao độ tính đến trục giữa và độ dốc của đường ống;

Kích thước của những đoạn đường ống nằm ngang;

Bệ đỡ cố định, ống điều giãn và thiết bị kép cho điển hình;

Van chặn và điều chỉnh;

ống đứng và hệ thống sưởi;

Dụng cụ kiểm tra và đo lường và chi tiết cần thiết khác của hệ thống sưởi.

6.3 Những chỗ ngắt quãng của đường ống trên sơ đồ kí hiệu bằng chữ m thường.

6.4 Những chi tiết hệ thống sưởi và cấp nhiệt trên sơ đồ thể hiện bằng kí hiệu biểu đồ quy ước.

Cách trình bày sơ đồ hệ thống sưởi xem hình vẽ 6 và 7.

6.5 Khi viết tên gọi sơ đồ hệ thống sưởi cần phải ghi số thứ tự hệ thống (thí dụ : Hệ thống sưởi – 1).

Khi viết tên sơ đồ hệ thống cấp nhiệt cho thiết bị thông gió, sưởi cần phải ghi kí hiệu và số thứ tự của thiết bị.

Thí dụ : Hệ thống cấp nhiệt cho thiết bị TCK – 1; TCK – 2 ; MN – 1 ; MN – 2 ;

6.6 Trên sơ đồ hệ thống sưởi cần phải thể hiện: Bảng kích thước của ống điều giãn;

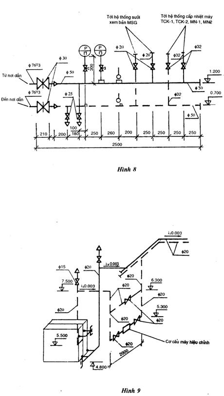
Sơ đồ trạm điều chỉnh hệ thống sưởi và cấp nhiệt (xem hình vẽ 8). Cần viết số thứ tự khi viết tên trạm điều chỉnh (thí dụ trạm điều chỉnh – 1). Sơ đồ những cụm sưởi và cấp nhiệt (cụm sấy không khí, cụm làm lạnh không khí…) xem hình vẽ 9.

7. Mặt bằng, mặt cắt của thiết bị thông gió và sưởi

7.1 Trên mặt bằng, mặt cắt và những bản vẽ của cụm thiết bị thông gió, sưởi các chi tiết của thiết bị được thể hiện một cách đơn giản. Quy trình nối và lắp đặt từng phần của thiết bị thông gió và sưởi, trong trường hợp cần thiết sẽ được thể hiện một cách chi tiết.

7.2 Trên mặt bằng, mặt cắt và những bản vẽ của cụm thiết bị thông gió và sưởi cần phải thể hiện :

Trục định vị của nhà (công trình) và khoảng cách giữa các trục; Những kích thước cơ bản;

Cao độ và thiết bị, khoảng cách từ thiết bị đến trục định vị và kết cấu nhà (công trình).

7.3 ống dẫn không khí trên mặt bằng của thiết bị thể hiện bằng những đường ngắt quãng, trên mặt cắt bằng đường liền.

ống dẫn bao quanh cụm làm lạnh không khí thể hiện bằng một đường thẳng khi đường kính ống dẫn nhỏ hơn 100mm, bằng hai đường thẳng khi đường kính ống dẫn lớn hơn 100mm.

7.4 7.4 Trên mặt bằng, mặt cắt và những bản vẽ của cụm thiết bị thông gió và sưởi ngoài những chi tiết của thiết bị cần phải thể hiện những kết cấu xây dựng và những thiết bị phục vụ cho việc kiểm tra đo lường.

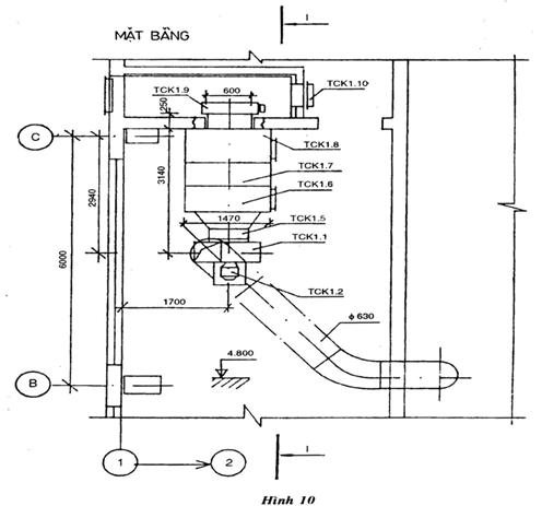
– Cách trình bày mặt bằng và mặt cắt thiết bị thông gió và sưởi xem hình vẽ 10, 11,12 và 13.

7.5 Những chi tiết của thiết bị thông gió và sưởi kí hiệu bằng chữ cái dựa trên kí hiệu của thiết bị như đã thống kê trong mục 2.6 kết hợp với việc đánh số chi tiết của từng thiết bị.

Thí dụ : TCK – 1.1 ; TCK – 1.2 ; HCK – 5.1 ; HCK – 5.2 ;

7.6 Khi viết tên gọi của thiết bị phải ghi đầy đủ.

Thí dụ : Thiết bị của hệ thống TCK – 1 ; HCK – 1.

7.7 Trong trường hợp cần thiết trên bản vẽ thiết bị thông gió và sưởi phải có yêu cầu kĩ thuật đối với việc thi công quy trình lắp đặt thiết bị thông gió và sưởi.

7.8 Bảng liệt kê thiết bị thông gió và sưởi phải thống kê và được trình bày trên tờ mặt bằng của thiết bị thông gió và sưởi.

Trong bảng liệt kê ở cột “Ghi chú” cần phải ghi khối lượng của một thành phẩm đối với các thiết bị chính của hệ thống thiết bị thông gió và sưởi.

ở phần dưới cột “tên gọi” của bảng liệt kê phải viết bằng chữ “ khối lượng của một thành phẩm”.

Trong cột “kí hiệu” cần ghi kí hiệu hồ sơ của chi tiết thiết bị (bao gồm cả hồ sơ của những thiết bị thành phẩm điển hình hóa và tiêu chuẩn hóa) và tên nhà máy sản xuất thành phẩm.

Leave a Reply

Your email address will not be published. Required fields are marked *